A Review of Mathematical Models of Energy Storage Systems for Electric Power Systems Simulation. Part I
- Autores: Razzhivin I.A.1, Suvorov A.A.1, Andreev M.V.1, Ufa R.A.1, Askarov A.B.1
-
Afiliações:
- National Research Tomsk Polytechnic University
- Edição: Nº 2 (2023)
- Páginas: 58-80
- Seção: Articles
- URL: https://medbiosci.ru/0002-3310/article/view/136957
- DOI: https://doi.org/10.31857/S000233102302005X
- EDN: https://elibrary.ru/JZIZSY
- ID: 136957
Citar
Texto integral
Resumo
Nowadays energy storage systems (ESS) are becoming an integral part of modern power systems (PES) and are used to solve a wide range of tasks. However, as the penetration level and power of ESS grows, their impact on the processes and operation modes of EPS is also increasing. Therefore, there is a need for using mathematical models of ESS, taking into account the specifics, various distinctive properties of each type and class of EPS, as part of the models of large-scale EPS. However, in foreign and national literature there are no review papers about detailed mathematical models of commonly use types and classes of SNE and simplifications used for them, which can be used to adequately simulate the large-scale EPS depending on the research tasks. Therefore, the first part of this paper considers the most promising types and classes of SNE used in the EPS, as well as the a-reas and tasks of their use. The principles of implementation of detailed mathematical models and structures of automatic control systems are described for the considered types and classes of SNE. In the second part of the paper the modern approaches of simplification of mathematical models of SNE, and analysis of consequences of such simplifications and areas of their application are given. Thus, the review paper consists of two parts and can help in choosing a mathematical model of the SNE for solving specific research tasks of analysis of their operation as a part of real EPS.
Sobre autores
I. Razzhivin
National Research Tomsk Polytechnic University
Autor responsável pela correspondência
Email: lionrash@tpu.ru
Russia, Tomsk
A. Suvorov
National Research Tomsk Polytechnic University
Email: lionrash@tpu.ru
Russia, Tomsk
M. Andreev
National Research Tomsk Polytechnic University
Email: lionrash@tpu.ru
Russia, Tomsk
R. Ufa
National Research Tomsk Polytechnic University
Email: lionrash@tpu.ru
Russia, Tomsk
A. Askarov
National Research Tomsk Polytechnic University
Email: lionrash@tpu.ru
Russia, Tomsk
Bibliografia
- Electrical energy storage: white paper. Technical report. Prepared by electrical energy storage project team. International Electrotechnical Commission (IEC), Published December 2011.
- Gallo A.B., Simões-Moreira J.R., Costa H.K.M. Energy storage in the energy transition context: A technology review, Renew. Sustain. Energy Rev. V. 65. p. 800–822, Nov. 2016. https://doi.org/10.1016/j.rser.2016.07.028
- DOE global energy storage database. [Online]. Available: https://sandia.gov/ess-ssl/gesdb/public/ statistics.html]; 2022 [accessed 23 March 2022].
- Database of the European energy storage technologies and facilities. [Online]. Available: https://data.europa.eu/data/datasets/database-of-the-european-energy-storage-technologies-and-facilities?locale=en; 2022 [accessed 12 March 2022].
- Ефремов Д.Г., Глускин И.З. Повышение динамической устойчивости генератора с помощью управления группой накопителей энергии различного вида // Вестник ИГЭУ. № 6. 2017. С. 5–14.
- Ефремов Д.Г., Глускин И.З. Управление маховиковым накопителем с целью повышения динамической устойчивости станции // Релейная защита и автоматизация. 2016. № 2. С. 18–26.
- Илюшин П.В., Куликов А.Л., Березовский П.К. Эффективное использование накопителей электрической энергии для предотвращения отключений объектов распределенной генерации при кратковременных отклонениях частоты / Релейная защита и автоматизация. 2019. № 4. С. 32–39.
- Куликов Ю.А. Накопители электроэнергии – эффективный инструмент управления режимами электроэнергетических систем / Электроэнергетика глазами молодежи – 2018: материалы 9 междунар. молодеж. науч.-техн. конф., Казань, 1–5 окт. 2018 г. в 3 т. – Казань: Казан. гос. энергет. ун-т. 2018. Т. 1. С. 38–43.
- Ефремов Д.Г., Ефремова И.Ю., Глускин И.З. Применение накопителей в энергосистеме для целей противоаварийной автоматики // Евразийский научный журнал. 2015. № 11. С. 80–86.
- Ефремов Д.Г., Ефремова И.Ю. Исследование возможности применения накопителей энергии для целей противоаварийной автоматики // Десятая международная научно-техническая конференция студентов, аспирантов и молодых ученых “Энергия-2015”. Т. 3. 2015. С. 129–131.
- Luo X., Wang J., Dooner M., Clarke J. Overview of current development in electrical energy storage technologies and the application potential in power system operation // Applied Energy. 2015. V. 137. 2015. P. 511–536. https://doi.org/10.1016/j.apenergy.2014.09.081
- Molina M.G. Energy Storage and Power Electronics Technologies: A Strong Combination to Empower the Transformation to the Smart Grid, in Proceedings of the IEEE, 2017. V 105. № 11. P. 2191–2219. https://doi.org/10.1109/JPROC.2017.2702627
- Tamilselvi S., Gunasundari S., Karuppiah N. A Review on Battery Modelling Techniques // Sustainability 2021. 13. № 18: 10042. https://doi.org/10.3390/su131810042
- Hidalgo-Reyes J.I., Gómez-Aguilar J.F., Escobar-Jiménez R.F. Classical and fractional-order modeling of equivalent electrical circuits for supercapacitors and batteries, energy management strategies for hybrid systems and methods for the state of charge estimation: A state of the art review // Microelectronics Journal. V. 85. 2019. P. 109–128.https://doi.org/10.1016/j.mejo.2019.02.006.6
- Molina M.G. Dynamic Modelling and Control Design of Advanced Energy Storage for Power System Applications. In Dynamic Modelling, edited by Alisson Brito. London: IntechOpen, 2010. https://doi.org/10.5772/7092
- Wagner N. “Electrochemical Impedance Spectroscopy”, in PEM Fuel Cell Diagnostic Tools ed. Haijiang Wang, Xiao-Zi Yuan and Hui Li (Boca Raton: CRC Press, 2011), [Online]. Available: https://www.routledgehandbooks.com/doi/10.1201/b11100-5 [accessed 24 March 2022].
- Souleman N.M., Tremblay O. and Dessaint L.-A. A generic fuel cell model for the simulation of fuel cell vehicles, 2009 IEEE Vehicle Power and Propulsion Conference. 2009. P. 1722–1729. https://doi.org/10.1109/VPPC.2009.5289692
- Tremblay O., Dessaint L. and Dekkiche A. A Generic Battery Model for the Dynamic Simulation of Hybrid Electric Vehicles,” 2007 IEEE Vehicle Power and Propulsion Conference, 2007. P. 284–289. https://doi.org/10.1109/VPPC.2007.4544139
- Chen M., Rincon-Mora G.A. Accurate electrical battery model capable of predicting runtime and I–V performance,” in IEEE Transactions on Energy Conversion. V. 21. № 2. 2006. P. 504–511. https://doi.org/10.1109/TEC.2006.874229
- Calero F., Cañizares C.A. and Bhattacharya K. Detailed and Average Battery Energy Storage Model Comparison,” 2019 IEEE PES Innovative Smart Grid Technologies Europe (ISGT-Europe), 2019. P. 1–5. https://doi.org/10.1109/ISGTEurope.2019.8905772
- Beck J.W., Carroll D.P., Gareis G.E. A computer study of battery energy storage and power conversion equipment operation, in IEEE Transactions on Power Apparatus and Systems. 1976. V. 95. № 4. P. 1064–1072.https://doi.org/10.1109/T-PAS.1976.32198
- Gareis G.E., Carroll D.P., Ong C.M., Wood P. The interaction of batteries and fuel cells with electrical distribution systems: Force commutated converter interface, in IEEE Transactions on Power Apparatus and Systems, 1977. V. 96. № 4. P. 1242–1250. https://doi.org/10.1109/T-PAS.1977.32447
- Friede W., Rael S., Davat B. Mathematical model and characterization of the transient behavior of a PEM fuel cell,” in IEEE Transactions on Power Electronics, 2004. V. 19. № 5. P. 1234–1241. https://doi.org/10.1109/TPEL.2004.833449
- Rosewater D.M., Copp D.A., Nguyen T.A., Byrne R.H. and Santoso S. Battery Energy Storage Models for Optimal Control, in IEEE Access, V. 7. pp. 178357–178391. 2019. https://doi.org/10.1109/ACCESS.2019.2957698
- He F., Li X., Ma L. Combined experimental and numerical study of thermal management of battery module consisting of multiple Li-ion cells, International Journal of Heat and Mass Transfer, 2014. V. 72. P. 622–629. https://doi.org/10.1016/j.ijheatmasstransfer.2014.01.038
- Li J., Cheng Y., Jia M. An electrochemical–thermal model based on dynamic responses for lithium iron phosphate battery // Journal of Power Sources. 2014. V. 255. P. 130–143. https://doi.org/10.1016/j.jpowsour.2014.01.007
- Linden D., Reddy T. B. Handbook of Batteries, McGraw-Hill, 3rd ed. New York: McGraw-Hill, 2002.
- Freeborn T.J., Maundy B., Elwakil A.S. Fractional-order models of supercapacitors, batteries and fuel cells: a survey // Mater Renew Sustain Energy. 2015. https://doi.org/10.1007/s40243-015-0052-y
- Shepherd C.M. Design of Primary and Secondary Cells – Part 2. An equation describing battery discharge // Journal of Electrochemical Society. 1965. V. 112. P. 657–664.
- Einhorn M., Conte F. V., Kral C., Fleig J. Comparison, Selection, and Parameterization of Electrical Battery Models for Automotive Applications, in IEEE Transactions on Power Electronics, 2013. V. 28. № 3. P. 1429–1437. https://doi.org/10.1109/TPEL.2012.2210564
- Olivier T., Dessaint L-A. Experimental Validation of a Battery Dynamic Model for EV Applications // World Electric Vehicle Journal. 2009. 3. № 2: 289–298. https://doi.org/10.3390/wevj3020289
- Prieto R., Oliver J.A., Reglero I., Cobos J.A. Generic Battery Model based on a Parametric Implementation, Twenty-Fourth Annual IEEE Applied Power Electronics Conference and Exposition, 2009. P. 603–607. https://doi.org/10.1109/APEC.2009.4802720
- Huria T., Ceraolo M., Gazzarri J., Jackey R. High fidelity electrical model with thermal dependence for characterization and simulation of high power lithium battery cells, IEEE International Electric Vehicle Conference, 2012. P. 1–8. https://doi.org/10.1109/IEVC.2012.6183271
- Kim T., Qiao W. A Hybrid Battery Model Capable of Capturing Dynamic Circuit Characteristics and Nonlinear Capacity Effects, in IEEE Transactions on Energy Conversion, 2011. V. 26. № 4. P. 1172–1180. https://doi.org/10.1109/TEC.2011.2167014
- Binelo M.F.B., Sausen A.T.Z.R., Sausen P.S. Mathematical Modeling and Parameter Estimation of Battery Lifetime using a Combined Electrical Model and a Genetic Algorithm. Tendencias em Matematica Aplicadae Computacional, 2019. 20. № 1. P. 149–167. https://doi.org/10.5540/tema.2019.020.01.0149
- Mauracher P., Karden E. Dynamic modelling of lead/acid batteries using impedance spectroscopy for parameter identification // Journal of Power Sources. 1997. V. 67. Iss. 1–2. P. 69–84. https://doi.org/10.1016/S0378-7753(97)02498-1
- Motapon S.N., Lupien-Bedard A., Dessaint L. A Generic Electrothermal Li-ion Battery Model for Rapid Evaluation of Cell Temperature Temporal Evolution, in IEEE Transactions on Industrial Electronics. 2017. V. 64. № 2. P. 998–1008. https://doi.org/10.1109/TIE.2016.2618363
- Mousavi G.S.M., Nikdel M. Various battery models for various simulation studies and applications // Renewable and Sustainable Energy Reviews. 2014. V. 32. P. 477–485. https://doi.org/10.1016/j.rser.2014.01.048
- Gamboa P., Pinto S.F., Silva J.F., Margato E. A flywheel energy storage system with Matrix Converter controlled Permanent Magnet Synchronous Motor, 18th International Conference on Electrical Machines, 2008. P. 1–5. https://doi.org/10.1109/ICELMACH.2008.4799861
- Накопители энергии. Учебное пособие для вузов / Д.А. Бут, Б.Л. Алиевский, С.Р. Мизюрин, П.В. Васюкевич. Под редакцией Д.А. Бута. М: Энергоатомиздат, 1991. 400 с.
- Астахов Ю.Н. и др. Накопители энергии в электрических системах: Учеб. пособие для электроэнергет. спец. вузов / Ю.Н. Астахов, В.А. Веников, А.Г. Тер-Газарян-М.: Высш. шк., 1989. 159 с.
- Nagorny A.S., Dravid N.V., Jansen R.H., Kenny B.H. Design aspects of a high speed permanent magnet synchronous motor/generator for flywheel applications, IEEE International Conference on Electric Machines and Drives. 2005. P. 635–641. https://doi.org/10.1109/IEMDC.2005.195790
- Arani A.A.K., Karami H., Gharehpetian G.B., Hejazi M.S.A. Review of Flywheel Energy Storage Systems structures and applications in power systems and microgrids, Renewable and Sustainable Energy Reviews, 2017. V. 69. P. 9–18. https://doi.org/10.1016/j.rser.2016.11.166
- Sebastián R., Alzola R.P. Flywheel energy storage systems: Review and simulation for an isolated wind power system // Renewable and Sustainable Energy Reviews. 2012. V. 16. Iss. 9. P. 6803–6813. https://doi.org/10.1016/j.rser.2012.08.008
- Pillay P., Krishnan R. Modeling of permanent magnet motor drives // IEEE Transactions on Industrial Electronics. 1988. V. 35. № 4. P. 537–541.https://doi.org/10.1109/41.9176
- Якимец И.В., Астахов Ю.Н., Лабунцов В.А., Глускин И.З., Мохов В.Б. Сверхпроводниковые накопители для электроэнергетических систем // Электричество. 1995. № 5.
- Якимец И.В., Наровлянский В.Г., Матвейкин В.М. Выбор параметров индуктивного накопителя для энергетических систем // Электричество. 1992. № 6.
- Якимец И.В. Расчетные модели работы сверхпроводникового накопителя в энергосистеме // Электричество. 2000. № 7.
- Глускин И.З., Дмитриева Г.А., Мисриханов М.Ш., Наровлянский В.Г., Якимец И.В. Сверхпроводниковые токоограничивающие устройства и накопители энергии для электроэнергетических систем. М.: Энергоатомиздат, 2002. 373 с.
- Chowdhuri P. Calculation of Series Capacitance for Transient Analysis of Windings, in IEEE Power Engineering Review. 1987. V. PER-7. № 1. P. 45–46. https://doi.org/10.1109/MPER.1987.5527311
- Chen L., Liu Y., Arsoy A.B. Detailed modeling of superconducting magnetic energy storage (SMES) system, in IEEE Transactions on Power Delivery. 2006. V. 21. № 2. P. 699–710. https://doi.org/10.1109/TPWRD.2005.864075
- Arsoy A.B., Wang Z., Liu Y., Ribeiro P.F. Transient modeling and simulation of a SMES coil and the power electronics interface, in IEEE Transactions on Applied Superconductivity. 1999. V. 9. № 4. P. 4715–4724. https://doi.org/10.1109/77.819343
- Miri A.M., Sihler C., Salbert H. and Vollmer K.-U. Investigation of the transient behaviour of a superconducting magnetic energy storage (SMES) generating high power pulses // Euro. Trans. Electr. Power. 1998. 8: P. 13–19. https://doi.org/10.1002/etep.4450080103
- Hassan I.D., Bucci R.M., Swe K.T. 400 MW SMES power conditioning system development and simulation, in IEEE Transactions on Power Electronics. 1993. V. 8. № 3. P. 237–249. https://doi.org/10.1109/63.233279
- Skiles J.J. Performance of a power conversion system for superconducting magnetic energy storage (SMES), in IEEE Transactions on Power Systems. 1996. V. 11. № 4. P. 1718–1723. https://doi.org/10.1109/59.544633
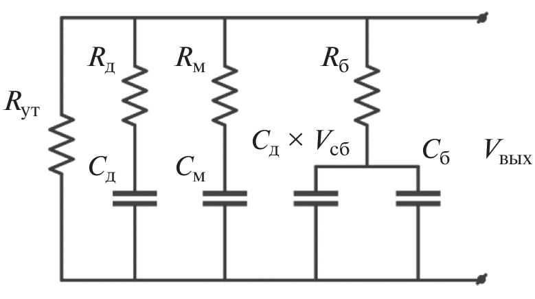
- Zubieta L., Bonert R. Characterization of double-layer capacitors for power electronics applications, in IEEE Transactions on Industry Applications, 2000. V. 36. № 1. P. 199–205. https://doi.org/10.1109/28.821816
- Liu K., Zhu C., Lu R., Chan C.C. Improved Study of Temperature Dependence Equivalent Circuit Model for Supercapacitors, in IEEE Transactions on Plasma Science, 2013, V. 41. № 5. P. 1267–1271. https://doi.org/10.1109/TPS.2013.2251363
- Simscape Power Systems Reference (Simscape Components), The MathWorks, Inc. 3 Apple Hill Drive Natick, MA 01760-2098.
- Oldham K.B. A Gouy–Chapman–Stern model of the double layer at a (metal)/(ionic liquid) interface // Journal of Electroanalytical Chemistry. V. 613. Iss. 2. 2008. P. 131–138. https://doi.org/10.1016/j.jelechem.2007.10.017
- Xu N., Riley J. Nonlinear analysis of a classical system: The double-layer capacitor, Electrochemistry Communications. 2011. V. 13. Iss. 10. P. 1077–1081. https://doi.org/10.1016/j.elecom.2011.07.003
- Larminie J.R.J. Current interrupt techniques for circuit modeling. IEE Colloquium Electrochem Measure 1994. 12/1–12/6.
- Wang C., Nehrir M.H., Shaw S.R. Dynamic models and model validation for PEM fuel cells using electrical circuits, in IEEE Transactions on Energy Conversion, 2005 V. 20. № 2. P. 442–451. https://doi.org/10.1109/TEC.2004.842357
- Lan T., Strunz K. Modeling of multi-physics transients in PEM fuel cells using equivalent circuits for consistent representation of electric, pneumatic, and thermal quantities, International Journal of Electrical Power & Energy Systems. 2020. V. 119. 105803. https://doi.org/10.1016/j.ijepes.2019.105803
- Chang W.-Y. Estimating equivalent circuit parameters of proton exchange membrane fuel cell using the current change method, International Journal of Electrical Power & Energy Systems. 2013. V. 53. P. 584–591. https://doi.org/10.1016/j.ijepes.2013.05.031
- Lee J.M., Cho B.H. A Dynamic Model of a PEM Fuel Cell System, Twenty-Fourth Annual IEEE Applied Power Electronics Conference and Exposition. 2009. pp. 720–724. https://doi.org/10.1109/APEC.2009.4802740
- Lan T., Strunz K. Multiphysics Transients Modeling of Solid Oxide Fuel Cells: Methodology of Circuit Equivalents and Use in EMTP-Type Power System Simulation, in IEEE Transactions on Energy Conversion, V. 32. № 4. pp. 1309–1321. Dec. 2017. https://doi.org/10.1109/TEC.2017.2687886
- Nehrir M.H., Wang C. Modeling and Control of Fuel cells. Piscataway, NJ, USA: Wiley/IEEE Press; 2009.
- Larminie L., Dicks A. Fuel Cell Systems Explained, 2nd ed. New York, NY, USA: Wiley, 2003.
- Wang C., Nehrir M.H. A Physically Based Dynamic Model for Solid Oxide Fuel Cells, in IEEE Transactions on Energy Conversion. 2007. V. 22. № 4. P. 887–897. https://doi.org/10.1109/TEC.2007.895468
- Amphlett J.C., Baumert R., Mann R.F. Performance modeling of the Ballard Mark IV solid polymer electrolyte fuel cell I. Mechanistic model development. J Electrochem Soc 1995. V 142(1). P. 1–8. https://doi.org/10.1149/1.2043866
- Bird R., Stewart W., Lightfoot E. Transport phenomena. 2nd ed. New York: Wiley; 2002.
- Mann R.F., Amphlett J.C., Hooper M.A.I. Development and application of a generalised steady-state electrochemical model for a PEM fuel cell, Journal of Power Sources, 2000. V. 86. Iss. 1–2. P. 173–180. https://doi.org/10.1016/S0378-7753(99)00484-X
- Souleman N.M., Tremblay O., Dessaint L. A generic fuel cell model for the simulation of Fuel Cell Power Systems, IEEE Power & Energy Society General Meeting. 2009. P. 1–8. https://doi.org/10.1109/PES.2009.5275853
- Li S., Ke B. Study of battery modeling using mathematical and circuit oriented approaches, IEEE Power and Energy Society General Meeting, 2011, P. 1–8. https://doi.org/10.1109/PES.2011.6039230
- Saw L.H., Somasundaram K., Ye Y., Tay A.A.O. Electro-thermal analysis of Lithium Iron Phosphate battery for electric vehicles // Journal of Power Sources, 2014. V. 249. P. 231–238. https://doi.org/10.1016/j.jpowsour.2013.10.052.123
- Балуев Д.Ю., Зырянов В.М., Кирьянова Н.Г., Пранкевич Г.А. Методика расчета основных параметров накопителя энергии по экспериментальным нагрузочным диаграммам // Вестник ИрГТУ. 2018. № 5 (22). С. 105.
- Chen Z., Guerrero J.M., Blaabjerg F. A Review of the State of the Art of Power Electronics for Wind Turbines, in IEEE Transactions on Power Electronics. 2009. V. 24. № 8. P. 1859–1875. https://doi.org/10.1109/TPEL.2009.2017082
- Sirisukprasert S. Power electronics-based energy storages: A key component for Smart Grid technology, International Electrical Engineering Congress (iEECON). 2014. P. 1–7. https://doi.org/10.1109/iEECON.2014.6925979
- Rodriguez J.R., Dixon J.W., Espinoza J.R. PWM regenerative rectifiers: state of the art, in IEEE Transactions on Industrial Electronics. 2005. V. 52. № 1. P. 5–22. https://doi.org/10.1109/TIE.2004.841149
- Molina M.G., Mercado P.E., Watanabe E.H. Static synchronous compensator with superconducting magnetic energy storage for high power utility applications, Energy Conversion and Management. 2007. V. 48. Iss. 8. P. 2316–2331. https://doi.org/10.1016/j.enconman.2007.03.011
- Arsoy A.B., Liu Y., Ribeiro P.F., Wang F. StatCom-SMES, in IEEE Industry Applications Magazine. 2003. V. 9. № 2. P. 21–28. https://doi.org/10.1109/MIA.2003.1180946
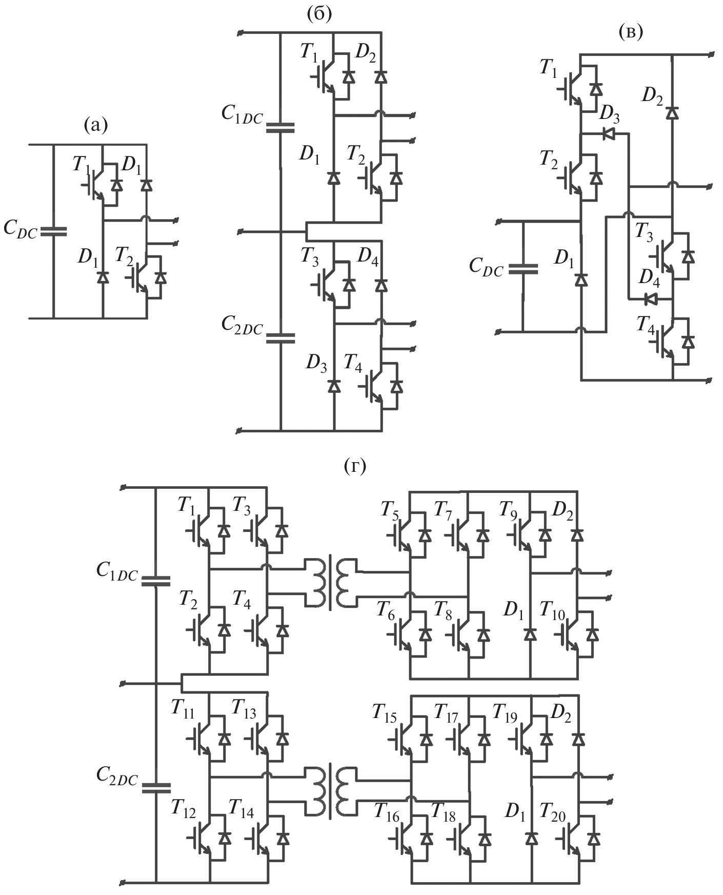
- Jakob R., Keller C., Mohlenkamp G., Gollentz B. 3-Level high power converter with press pack IGBT, European Conference on Power Electronics and Applications. 2007. P. 1–7. https://doi.org/10.1109/EPE.2007.4417648
- Rodriguez J., Bernet S., Steimer P.K., Lizama I.E. A Survey on Neutral-Point-Clamped Inverters, in IEEE Transactions on Industrial Electronics. 2010. V. 57. № 7. P. 2219–2230. https://doi.org/10.1109/TIE.2009.2032430
- Mohan N., Undeland T.M., Robbins W.P. Power electronics: Converters, applications, and design. New Delhi, India: John Wiley & Sons; 2007.
- Yaramasu V., Wu B. Predictive Control of a Three-Level Boost Converter and an NPC Inverter for High-Power PMSG-Based Medium Voltage Wind Energy Conversion Systems, in IEEE Transactions on Power Electronics. 2014. V. 29. № 10. P. 5308–5322. https://doi.org/10.1109/TPEL.2013.2292068
- Portillo R.C. et al. Modeling Strategy for Back-to-Back Three-Level Converters Applied to High-Power Wind Turbines, in IEEE Transactions on Industrial Electronics. 2006. V. 53. № 5. P. 1483–1491. https://doi.org/10.1109/TIE.2006.882025
- Vargas P., Cortes P., Ammann U. Predictive Control of a Three-Phase Neutral-Point-Clamped Inverter // IEEE Transactions on Industrial Electronics. 2007. V. 54. № 5. P. 2697–2705. https://doi.org/10.1109/TIE.2007.899854
- Suvire G.O., Molina M.G., Mercado P.E. Improving the Integration of Wind Power Generation Into AC Microgrids Using Flywheel Energy Storage, in IEEE Transactions on Smart Grid. 2012. V. 3. № 4. P. 1945–1954. https://doi.org/10.1109/TSG.2012.2208769
- Mustafa A.E., Pullen K.R. A Review of Flywheel Energy Storage System Technologies and Their Applications // Applied Sciences 7. 2017. № 3. P. 286. https://doi.org/10.3390/app7030286
- Engler A. Control of inverters in isolated and in grid tied operation with regard to expandability in tutorial: Power Electronics for Regenerative Energy, presented at the Proc. IEEE Power Electron. Spec. Conf., Aachen, Germany; 2004.
- De Brabandere K., Bolsens B., Van den Keybus J. A Voltage and Frequency Droop Control Method for Parallel Inverters,” in IEEE Transactions on Power Electronics. 2007. V. 22. № 4. P. 1107–1115. https://doi.org/10.1109/TPEL.2007.900456
- Rocabert J., Luna A., Blaabjerg F., Rodríguez P. Control of Power Converters in AC Microgrids, in IEEE Transactions on Power Electronics. 2012. V. 27. № 11. P. 4734–4749. https://doi.org/10.1109/TPEL.2012.2199334
- Lin Yashen, Joseph H. Eto, Brian B. Johnson. Research Roadmap on Grid-Forming Inverters. Golden, CO: National Renewable Energy Laboratory. Technical Report NREL/TP-5D00-73476 November 2020 https://www.nrel.gov/docs/fy21osti/73476.pdf
- Kkuni K.V., Mohan S., Yang G., Xu W. Comparative assessment of typical control realizations of grid forming converters based on their voltage source behavior. Systems and Control (eess.SY) 2021. P. 22. https://doi.org/10.48550/arXiv.2106.10048
- Zhong Q-C., Hornik T. Synchronverters: Grid-Friendly Inverters That Mimic Synchronous Generators, in Control of Power Inverters in Renewable Energy and Smart Grid Integration, IEEE. 2012. P. 277–296. https://doi.org/10.1002/9781118481806.ch18
- Vasudevan K.R., Ramachandaramurthy V.K., Babu T.S., Pouryekta A. Synchronverter: A Comprehensive Review of Modifications, Stability Assessment, Applications and Future Perspectives, in IEEE Access. 2020. V. 8. P. 131565–131589. https://doi.org/10.1109/ACCESS.2020.3010001
- Rathnayake D.B. et al. Grid Forming Inverter Modeling, Control, and Applications, in IEEE Access. 2021. V. 9. P. 114781–114807. https://doi.org/10.1109/ACCESS.2021.3104617
- Akagi H., Watanabe E.H., Aredes M. Instantaneous Power Theory and Applications to Power Conditioning. Wiley-IEEE Press. 2007 p: 400.
- Krismer F., Biela J., Kolar J.W. A comparative evaluation of isolated bi-directional DC/DC converters with wide input and output voltage range, Fourtieth IAS Annual Meeting, 2005, V. 1. P. 599–606. https://doi.org/10.1109/IAS.2005.1518368
- Brovanov S.V., Egorov S.D. Review of AC voltage generation systems based on multilevel converters and photovoltaic cells, 14th International Conference of Young Specialists on Micro/Nanotechnologies and Electron Devices. 2013. P. 275–278. https://doi.org/10.1109/EDM.2013.6641994
- Singh B., Singh B.N., Chandra A. A review of single-phase improved power quality AC-DC converters, in IEEE Transactions on Industrial Electronics, 2003. V. 50. № 5. P. 962–981. https://doi.org/10.1109/TIE.2003.817609
- Kaspar K., Husev O., Tytelmaier K. An Overview of Bidirectional AC-DC Grid Connected Converter Topologies for Low Voltage Battery Integration. International Journal of Power Electronics and Drive Systems (IJPEDS) 2018 V. 9. № 3:1223. doi:. 9.I3. PP.1223–1239https://doi.org/10.11591/IJPEDS.V
- Tytelmaier K., Husev O., Veligorskyi O., Yershov R. A review of non-isolated bidirectional dc-dc converters for energy storage systems, II International Young Scientists Forum on Applied Physics and Engineering (YSF). 2016. P. 22–28. https://doi.org/10.1109/YSF.2016.7753752
- Ma X., Wu H., Huang C., Huang X. A Novel Topology Family of Single-stage Parallel Mode Uninterruptible AC/AC Converter with PFC, CES/IEEE 5th International Power Electronics and Motion Control Conference. 2006. P. 1–5. https://doi.org/10.1109/IPEMC.2006.4778197
- Dawood N.B. Review of different DC to DC converters based for renewable energy applications // International Research Journal of Engineering and Technology. 2016, V. 3. № 3. P. 46–50.
- Duong T.-D., Nguyen M.-K., Lim Y.-C. An Active-Clamped Current-Fed Half-bridge DC-DC Converter With Three Switches, International Power Electronics Conference (IPEC-Niigata 2018-ECCE Asia). 2018. P. 982–986. https://doi.org/10.23919/IPEC.2018.8507795
- Yang J., Do H. Soft-Switching Bidirectional DC-DC Converter Using a Lossless Active Snubber, in IEEE Transactions on Circuits and Systems I: Regular Papers. 2014. V. 61. № 5. P. 1588–1596. https://doi.org/10.1109/TCSI.2013.2285700
- Jung D.-Y., Hwang S.-H., Ji Y.-H. Soft-Switching Bidirectional DC/DC Converter with a LC Series Resonant Circuit, in IEEE Transactions on Power Electronics. 2013. V. 28. № 4. P. 1680–1690. https://doi.org/10.1109/TPEL.2012.2208765
- Das P., Laan B., Mousavi S.A. A Nonisolated Bidirectional ZVS-PWM Active Clamped DC–DC Converter, in IEEE Transactions on Power Electronics. 2009. V. 24. № 2. P. 553–558. https://doi.org/10.1109/TPEL.2008.2006897
- Zhang H., Kang Y., Zhu P. Enhancement of generator transient stability using superconducting magnetic energy storage (SMES) in dynamic simulation test of power system, 4th IEEE International Conference on Power Electronics and Drive Systems. IEEE PEDS 2001 - Indonesia. Proceedings (Cat. No.01TH8594). 2001. P. 208–213 V. 1. https://doi.org/10.1109/PEDS.2001.975312
- Kwasinski A. Identification of Feasible Topologies for Multiple-Input DC–DC Converters, in IEEE Transactions on Power Electronics. 2009. V. 24. № 3. P. 856–861. https://doi.org/10.1109/TPEL.2008.2009538
- Steigerwald R.L. A comparison of half-bridge resonant converter topologies, in IEEE Transactions on Power Electronics. 1988. V. 3. № 2. P. 174–182. https://doi.org/10.1109/63.4347
- Bhat A.K.S. Analysis and design of LCL-type series resonant converter, in IEEE Transactions on Industrial Electronics. 1994. V. 41. № 1. P. 118–124. https://doi.org/10.1109/41.281617
- Steigerwald R.L. High-Frequency Resonant Transistor DC-DC Converters, in IEEE Transactions on Industrial Electronics. 1984. V. IE-31. № 2. P. 181–191. https://doi.org/10.1109/TIE.1984.350066
- Rajashekara K. Propulsion System Strategies for Fuel Cell Vehicles, Tech. Rep., Energenix Ctr., Delphi Automotive Syst., 2000.
- Fuel Cell Control, Ltd., Tech. Rep., DC–DC Converter Module 2006 [Online]. Available: http://www.fuelcellcontrol.com/dcconverter.html [accessed 12 March 2022].
- Parchomiuk M., Strzelecki R., Zymmer K., Domino A. Modular power converter with superconducting magnetic energy storage for electric power distribution system — Analysis and simulation, 19th European Conference on Power Electronics and Applications (EPE'17 ECCE Europe). 2017. P. P.1–P.6. https://doi.org/10.23919/EPE17ECCEEurope.2017.8099341
- Bacha S., Munteanu I., Bratcu A.I. Power Electronic Converters Modeling and Control: With Case Studies. Springer Sci. Bus. Media; 2013.
- Cardenas R., Pena R., Asher G.M. Control strategies for power smoothing using a flywheel driven by a sensorless vector-controlled induction machine operating in a wide speed range, in IEEE Transactions on Industrial Electronics. 2004. V. 51. № 3. P. 603–614. https://doi.org/10.1109/TIE.2004.825345
- Liserre M., Blaabjerg F., Hansen S. Design and control of an LCL-filter-based three-phase active rectifier, in IEEE Transactions on Industry Applications. 2005. V. 41. № 5. P. 1281–1291. https://doi.org/10.1109/TIA.2005.853373
Arquivos suplementares













