Способ определения газосодержания в двухфазной смеси по величине падения давления в потоке при ее движении
- Authors: Лебедева E.Г.1
-
Affiliations:
- Институт судостроения и морской арктической техники Северного Арктического федерального университета им. М.В. Ломоносова
- Issue: No 6 (2024)
- Pages: 138–145
- Section: ЛАБОРАТОРНАЯ ТЕХНИКА
- URL: https://medbiosci.ru/0032-8162/article/view/288516
- DOI: https://doi.org/10.31857/S0032816224060177
- EDN: https://elibrary.ru/EKDXWE
- ID: 288516
Cite item
Full Text
Abstract
При движении по участку трубопровода двухфазной смеси затрачивается энергия. Энергетические затраты на транспорт потока определяются падением давления и объемным расходом смеси. Показана зависимость потерь давления при транспортировке двухфазного потока от объемного и массового газосодержания. Представлен способ определения газосодержания в двухфазном потоке в зависимости от величины потерь давления на трение. Представлены основные расчетные данные для оценки газосодержания в двухфазном потоке в зависимости от величины потери давления на транспортировку двухфазного и аналогичного по массовому расходу однофазного потока. Представлена модель экспериментальной установки в виде участка трубопровода с пьезометрами для определения потерь давления на трение, предназначенная для определения в потоке содержания примеси газа. При определении потери давления использована гомогенная модель двухфазной смеси как наиболее подходящая при малом содержании газа (пара) в потоке жидкости. В статье также приводится принципиальная схема стенда, применяемая для изучения двухфазных потоков в лабораторных условиях.
Full Text
1. ВВЕДЕНИЕ
Двухфазные потоки распространены во многих областях техники [1]. Изучение свойств, характеристик и режимов течения двухфазных потоков является актуальной задачей, так как устойчивость работы технологического, энергетического, вспомогательного оборудования и других устройств, их надежность и долговечность зависят от поддержания определенных характеристик двухфазного потока и режимов течения [2].
Исследование двухфазного потока показывает, что существует ряд особенностей, влияющих на технологические процессы [3]. При этом математическое описание течения двухфазных сред встречает большие затруднения, что связано со сложностью структуры этих потоков [4].
Лабораторная установка и способ определения газо- и паросодержания, описанные в данной работе, созданы для наглядной демонстрации студентам образования различных режимов двухфазной среды и изучения ее свойств и характеристик при различных скоростях движения и в зависимости от содержания газовой или паровой фазы. Эта установка позволяет изучить законы движения двухфазной среды на основе применения физической гомогенной модели [5].
При движении однофазного и двухфазного потоков в трубопроводах потери энергии на прямых участках обусловлены потерями на трение. Известно, что примеси газа в потоке жидкости увеличивают сопротивление на трение, что обусловлено ростом тангенциальных напряжений в двухфазном потоке. При изменении режима течения двухфазной среды также происходит изменение затрат энергии. Сами режимы течений в двухфазных средах также зависят от газо- или паросодержания в потоке жидкости. Таким образом, режим течения двухфазного потока зависит не только от скорости транспортировки, но и от соотношения фаз в смеси. С увеличением газосодержания или паросодержания в потоке жидкости происходит увеличение потерь на трение по линейному закону [6]. Таким образом, потери давления на трение можно определить теоретически в зависимости от содержания газа.
При проведении некоторых технологических процессов является важной оценка содержания примесей пара или газа в потоке жидкости. Существуют различные виды течений двухфазного потока в зависимости от количества примесей и от ориентации труб в пространстве [6]. Например, характерными для горизонтальных участков трубопроводов в зависимости от содержания газа бывают расслоенный, волновой, пузырьковый, снарядный, эмульсионный, дисперсно-кольцевой виды течения. В восходящем вертикальном канале в двухфазном потоке наблюдаются пузырьковый, снарядный, эмульсионный и дисперсно-кольцевой виды течения.
Для создания упрощенной модели движения смеси по трубопроводу предположим, что в двухфазной смеси в канале отсутствует скольжение фаз друг относительно друга, т.е. при транспортировке двухфазной смеси с газосодержанием будем исходить из предположения, что скорости обеих фаз равны друг другу. Таким образом, для проведения теоретического исследования воспользуемся гомогенной физической моделью двухфазного потока. Данная модель может быть использована при условии малого содержания примеси газа (пара) в потоке [7].
2. ОПРЕДЕЛЕНИЕ ПОТЕРЬ ДАВЛЕНИЯ ПРИ ДВИЖЕНИИ СМЕСИ ЖИДКОСТИ И ГАЗА ПО УЧАСТКУ ТРУБОПРОВОДА
Обозначим объемное газосодержание , его можно определить по формуле
где Q″ — усредненное по времени значение объемного расхода газа, Qсм = Q′ + Q″ усредненное по времени значение объемного расхода смеси, Q′ – объемный расход жидкости. Понятно, что для чистой жидкости без примеси газа можно считать, что φ = 0.
Режим течения, при котором воздушная фаза распределена по всему сечению канала, характерен для небольшого значения объемного газосодержания. И, как оговорено ранее, к такому состоянию смеси можно отнести пузырьковый, пенный или эмульсионный режимы.
Полный перепад давления в направлении оси горизонтального канала постоянного сечения для одномерного двухфазного потока в соответствии с данными, приведенными в работе [7], можно определить в общем виде в соответствии с уравнением
, (1)
где τсм — касательное напряжение на внутренней стенке трубопровода при течении смеси жидкости и газа, Gсм [кг/с] — расход смеси жидкости и газа, dвн [м] — внутренний диаметр канала, v [м/с] – скорость движения жидкой фазы v″ [м/с] — скорость движения газовой фазы, k — массовое расходное газосодержание, которое можно определить как отношение расхода газа к общему расходу смеси:
.
Значение массового расхода смеси Gсм = G″ + G′ можно выразить через массовый расход газовой и жидкостной фаз: G″ = ρ″ Q″ и G′ = ρ′ Q′, [кг/м³] — плотность смеси, которую можно определить, зная исходные плотности газовой и жидкой фаз ρ″ и ρ′ соответственно по формуле
.
Для двухфазного потока в уравнении (1) каждое слагаемое отвечает за вклад определенных силовых факторов при движении смеси по участку трубопровода. Первое слагаемое правой части уравнения (1) отражает потери давления, имеющие место вследствие ускорения потока, зависящие от массового содержания газа k, либо с изменением площади поперечного сечения канала S. При отсутствии теплообмена в канале постоянного сечения этим слагаемым уравнения (1) можно пренебречь.
Оставшееся (второе) слагаемое в правой части уравнения (1) при условии отсутствия теплообмена выражает потери давления на трение, обусловленные касательными напряжениями на стенке трубопровода τсм:
.
С учетом отсутствия в потоке жидкости газовой фазы из последнего уравнения легко получить перепад давления по длине для однофазного потока жидкости:
. (2)
Далее аналогичными преобразованиями будем получать все выражения для однофазной жидкости при условии отсутствия в потоке газовой фазы, т.е. при φ = 0 или k = 0.
После преобразования формул (1) и (2) получаем
,
.
Падение давление на участке трубопровода длиной L при движении двухфазной смеси между сечениями 1–1 и 2–2 можно определить следующим образом:
,
где – разность давлений в первом и последующем сечениях на расстоянии L друг от друга, равная потери давления за счет присутствия сил трения, следовательно, касательных напряжений .
Аналогично запишем для однофазной жидкости
.
Считаем, что первоначальное давление p1см = p1 (как для однофазной, так и для двухфазной жидкостей), оно определено в сечении 1–1.
Давления, определенные в конечном сечении 2–2 для двухфазной и однофазной сред, не равны друг другу p1см ≠ p1), причем, согласно теории, приведенной в работе [7], ввиду возрастающих в двухфазном потоке касательных напряжений, см. рис. 1.
Для определения и расчета касательных напряжений τсм в общем случае (как для однофазной, так и для двухфазной жидкости) при движении по участку трубопровода наиболее простой и понятный результат расчета касательных напряжений τсм дает применение гомогенной модели, при которой не существует разности между скоростями движения фаз. Другими словами: предположим, что скорости движения жидкой и газовой фаз одинаковы, и скорость движения смеси может быть определена также, как равная им: v″ = v′ = vсм. Двухфазный смешанный поток будем рассматривать как однородный поток жидкости плотностью ρсм и средней скоростью течения vсм. Для этого определим взаимосвязь объемного и массового содержаний газа [7]:
.
Зная зависимость объемного газосодержания φ от массового k, выразим плотность смеси через массовое газосодержание:
Для определения значения касательных напряжений τсм воспользуемся условием равновесия объема смеси в прямолинейном участке круглой трубы между сечениями 1–1 и 2–2. Сила, возникающая со стороны смеси жидкости и газа в трубе, определяется выражением . Данная сила уравновешивается со стороны стенок канала распределенными касательными напряжениями на участке трубы длиной L:
.
Из равенства сил определим, что
и, соответственно, для однофазного потока
.
Используя известную из курса гидравлики [8] общепринятую формулу, запишем для двухфазной и однофазной жидкостей соответственно
,
.
В последнем выражении λсм и λ — коэффициенты гидравлического трения двухфазной смеси и однофазной жидкости, которые могут быть определены по формулам [8] для соответствующего режима течения.
Скорость двухфазного потока определяется через массовый расход смеси, плотность смеси и площадь сечения трубы S:
.
Скорость однофазного потока обозначим через v0. Данная скорость определяется при известном массовом расходе однофазной жидкости G′, площади сечения канала S и плотности однофазного потока в канале ρ′:
.
Очевидно, что эти скорости связаны друг с другом, и при одинаковом массовом расходе смеси и однофазного потока Gсм = G′ в случае роста газовой фазы мы получим увеличение скорости vсм относительно v0. Взаимосвязь между скоростями можно установить, поделив уравнения для определения скоростей:
.
Подставив в последние выражения (с учетом гомогенности физической модели смеси плотностью ρсм и скоростью vсм), получим для двухфазного потока
Для однофазного потока касательные напряжения определяются формулой
Для определения коэффициента гидравлического трения λсм при различных режимах течения можно пользоваться такими же формулами, как и для однофазного потока [9]. Коэффициент гидравлического трения зависит от числа Рейнольдса и его можно приближенно определить по скорости v0:
.
При турбулентном течении и средней скорости жидкости, характерной для промывочного потока, коэффициент гидравлического трения будет определяться по формулам для переходных труб, т. е. по формуле Альтшуля [4] с учетом шероховатости Δш:
.
Таким образом, определение потерь давления на трение на участке трубопровода длиной L в зависимости от содержания в двухфазном потоке газа определяется формулой
Соответственно, для однофазного потока
.
Найдем отношение при условии, что λсм ≈ λ.
Обозначим через β безразмерную характеристику потерь двухфазного потока, приведенную к потерям аналогичного по скорости однофазного потока, которая зависит только от массового газосодержания k:
.
Значение массового газосодержания в двухфазной смеси ограничено в пределах 0 ≤ k ≤ 1, при этом теоретически число β будет меняться в значительном диапазоне . Например, при имеем k = 0.
Получим формулу для определения массового газоодержания k в зависимости от:
.
Для двухфазных потоков, состоящих из смеси жидкости и газа, последнюю формулу можно преобразовать с учетом уравнения состояния , где Rm — газовая постоянная, Т — температура, р — внешнее давление в жидкости:
.
3. РЕЗУЛЬТАТЫ ТЕОРЕТИЧЕСКОГО ИССЛЕДОВАНИЯ ОПРЕДЕЛЕНИЯ ГАЗОСОДЕРЖАНИЯ ПРИ ДВИЖЕНИИ ДВУХФАЗНОЙ СМЕСИ В ТРУБОПРОВОДЕ
Теоретическое определение содержания газа в двухфазном потоке по потерям давления представлено в табл. 1. Расчеты представлены для участка трубопровода длиной L = 1 м с внутренним диаметром Ду50, массовым расходом 6 кг/с и средней скоростью однофазного потока, определенной по формуле . В качестве основного однофазного потока взята вода, в качестве газовой фазы — воздух. Физические свойства (плотность и вязкость) воды и воздуха определяются при температуре 20°С и при давлении в потоке р = 4∙105 Па [10]. Коэффициент гидравлического трения определяется по формуле Альтшуля, где коэффициент шероховатости Δш= 0.15 мм [9] определяется для новых стальных бесшовных труб.
Из анализа полученных в таблице данных, ясно, что при массовое и объемное газосодержания равняются 1, т.е. присутствует одна только газовая фаза.
Рис. 1. Схема экспериментального участка, предназначенного для определения падения давления в результате жидкостного трения при движении двухфазного потока и аналогичного по расходу однофазного потока.
Таблица 1. Определение газосодержания в двухфазном потоке по потерям давления
Наименование величины | Номер расчета | ||||||
1 | 2 | 3 | 4 | 5 | 6 | 7 | |
Массовый расход однофазного потока (воды) , кг/с | — | — | — | 6 | — | — | — |
Средняя скорость однофазного потока, м/с | — | — | — | 3.06 | — | — | — |
Потери давления на трение ∆pтр, Па | — | — | — | 2496 | — | — | — |
b = ∆pтр.см / ∆pтр | 1 | 1.05 | 1.2 | 1.45 | 1.65 | 1.75 | 1.85 |
Массовое содержание газа, k | 0 | 0.0002 | 0.0009 | 0.0021 | 0.0031 | 0.0036 | 0.0041 |
Объемное содержание газа, | 0 | 0.048 | 0.167 | 0.312 | 0.396 | 0.431 | 0.461 |
Как показано в табл. 1, при полном отсутствии воздуха φ = 0) в потоке пьезометрические линии (см. рис. 1) должны совпадать. По мере увеличения перепада между пьезометрическими линиями происходит рост содержания газа в потоке смеси. Потери давления ∆pтр определяются для определенного массового расхода Полученные данные удобно представить в виде графика зависимости содержания газа φ и k от . График зависимости массового и объемного газосодержания от представлен на рис.2.
Рис. 2. Графики определения объемного и массового газосодержания по отношению к потерям давления на трение в двухфазной смеси (вода+воздух) и однофазной жидкости (вода).
Данные теоретические рассуждения можно использовать при создании опытного стенда для изучения двухфазной среды в виде пароводяной и водовоздушной смесей, нефтяной эмульсии.
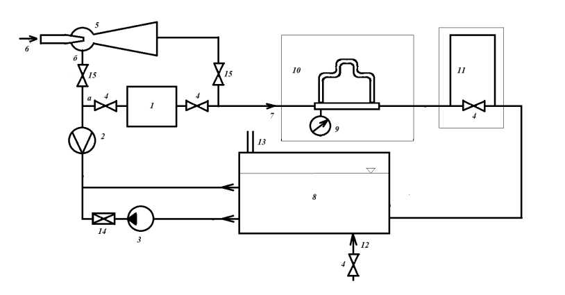
Экспериментальный стенд, предназначенный для изучения характеристик и свойств двухфазных сред, приведен на рис. 3.
Рис. 3. Схема экспериментального стенда, предназначенного для изучения поведения двухфазных сред: 1 — паровой котел, 2 — расходомер, 3 — насос; 4, 15 — клапаны, 5 — эжектор, 6 — воздух, 7 — двухфазная смесь, 8 — расходный бак, 9 — манометр, 10 — участок определения потерь напора, 11 — участок наблюдения, 12 — подача/слив воды, 13 — воздушная трубка, 14 — регулирующий подачу клапан (дроссельный).
4. ПРОЦЕДУРА ЭКСПЕРИМЕНТАЛЬНЫХ ИССЛЕДОВАНИЙ ДВУХФАЗНОГО ПОТОКА НА СТЕНДЕ
Стенд, представленный на рис. 3, содержит участок 10, предназначенный в совокупности с расходомером 2 и манометром 9 для измерения содержания газа в потоке двухфазной среды. Участок 11 содержит визуальный трубопровод, нисходящие, горизонтальные и восходящие части трубопроводов и т.д., предназначенные для изучения режимов течения двухфазной среды.
Расходный бак 8 предварительно заполняется водой через трубопровод 12. Насосом 3 вода подается в ветку а при закрытом клапане 15 ветки б. Ветка а представляет собой участок с котлом 1, в котором происходит подогрев воды с выделением в ней паровой фазы. Регулирование подачи воды производится дроссельным клапаном 14.
Ветка б содержит струйный аппарат 5, который забирает воду из расходного бака 8 при полностью закрытом дроссельном клапане 14 и закрытом клапане 4 ветки а. Струйный аппарат осуществляет забор воды под действием разряжения, достигаемого в камере смешения аппарата под действием вдуваемого воздуха 6.
Таким образом, экспериментальный стенд содержит два участка для создания двухфазной смеси: ветка а – пароводяная смесь, ветка б — воздушно-водяная смесь. Далее смесь по трубопроводу 7 направляется на участок 10, где регистрируется падение напора. При известном давлении (которое определяется по манометру 9) определяются справочные плотности фаз ρ′ и ρ″. Расходомер 2 фиксирует объемный расход жидкостной фазы Q′ и при известной температуре воды в баке можно определить массовый расход жидкости G′. Далее определяется средняя скорость двухфазного потока v0. При известной скорости однофазного потока легко определить падение давления на трение на участке 10 в однофазной жидкости по формуле
.
По манометру 9 определяется давление p1. Разница между давлениями p1 и p2см определяет Δpтр.см:
Δpтр.см.= p1 – p2см
Далее находится отношение и определяется газосодержание.
При известном газосодержании (паросодержании) можно далее проводить изучение характеристик двухфазного потока на участке исследования 11.
В баке 8 происходит выделение газовой (паровой) фазы в атмосферу через воздушную трубу 13. Пополнение запасов воды производится через трубопровод 12 до нужного уровня.
При известном количестве воздуха, подаваемом по каналу 6, уточняем границы применимости физической модели гомогенной двухфазной среды по объемному и массовому газосодержанию.
5. ВЫВОДЫ
Разработанный метод определения газо- и паросодержания по потере давления в двухфазном потоке позволяет проверить границы применимости физической гомогенной модели двухфазной среды, уточнить способы определения газо- и паросодержания в смешанном потоке. Описанный на рис. 3 стенд можно использовать для получения двухфазных потоков, изучения их режимов, определения их свойств и характеристик двухфазного потока в учебных лабораториях института судостроения и морской арктической техники САФУ при подготовке будущих специалистов предприятий судостроительной отрасли и ОПК.
About the authors
E. Г. Лебедева
Институт судостроения и морской арктической техники Северного Арктического федерального университета им. М.В. Ломоносова
Author for correspondence.
Email: eg.lebedeva@narfu.ru
Russian Federation, 164500, Северодвинск, Архангельская обл., ул. Капитана Воронина, 6
References
- Ганчев Б.Г., Калишевский Л.Л., Демешев Р.С. и др. Ядерные энергетические установки: Учеб. пособие для вузов / Под общ. ред. Н. А. Доллежаля. М.: Энергоатомиздат, 1990.
- Чисхолм Д. Двухфазные течения в трубопроводах и теплообменниках. М.: Недра, 1986.
- Фисенко В.В., Бильдер З.П., Ивахненко И.А., Мамалыгин Ю.П. // Изв. АН СССР. Сер. Энергетика и транспорт. 1982. №3. С. 156.
- Гальперин Н.И. Основные процессы и аппараты химической технологии. М.: Химия, 1981.
- Уоллис Г. Одномерные двухфазные течения. М.: Мир, 1972.
- Кордон М.Я., Симакин В.И., Горешник И.Д. Гидравлика: Учебное пособие. Пенза: Пензенский государственный университет, 2005.
- Дейч М.Е., Филиппов Г.А. Двухфазные течения в элементах теплоэнергетического оборудования. М.: Энергоатомиздат, 1987.
- Башта Т.М., Руднев С.С., Некрасов Б.Б. и др. Гидравлика, гидромашины и гидроприводы: Учебник. М.: Машиностроение, 1982.
- Идельчик И.Е. Справочник по гидравлическим сопротивлениям. М.: Машиностроение, 1992.
- Бабичев А.П., Бабушкина Н.А. и др. Физические величины. Справочник / Под ред. И.С. Григорьева, Е.З. Мейлихова. М.: Энергоатомиздат, 1991.
Supplementary files





