On the mechanisms of heterogeneous recombination of nitrogen and oxygen atoms
- Authors: Kozlov S.N.1, Zhestkov B.E.2,3
-
Affiliations:
- Emanuel Institute of Biochemical Physics, Rus. Ac. Sci.
- Central Aerohydrodynamic Institute
- Moscow Aviation Institute (National Research University)
- Issue: Vol 43, No 10 (2024)
- Pages: 49-60
- Section: Kinetics and mechanism of chemical reactions, catalysis
- URL: https://medbiosci.ru/0207-401X/article/view/281903
- DOI: https://doi.org/10.31857/S0207401X24100048
- ID: 281903
Cite item
Full Text
Abstract
The problem of heterogeneous recombination of nitrogen and oxygen atoms is considered. An analysis of the processes influencing the results of measurements of the recombination probability was carried out. The work presents the authors’ data on heterogeneous recombination of atoms in the temperature range of 300–3000 K and pressures of 0.01–50 hPa (mbar). The probabilities of heterogeneous recombination of O and N atoms on the surface of quartz were measured using the method of resonance fluorescence spectroscopy (RFS) under strictly controlled conditions at temperatures of 300–1000 K and pressures of 0.01–10 hPa in IBHF reactors. The pressure and temperature regions where recombination occurs predominantly according to the Langmuir-Hinshelwood or Rydil-Ely scheme have been determined. In experiments at the VAT-104 TsAGI installation in the temperature range of 1000–3000 K and pressures of 5–50 hPa, the effective values of the rate constant of joint heterogeneous recombination Kw of nitrogen and oxygen atoms were determined using measurements of specific heat flows. Coatings with a surface layer similar in composition to quartz and a number of high-temperature ceramics based on hafnium (zirconium) borides were studied. Studies of ceramics have shown that heterogeneous recombination also occurs at temperatures of 2500–3000 K. A new mechanism of heterogeneous recombination of nitrogen and oxygen atoms is considered. Under the influence of a high-speed plasma flow, the ceramics are oxidized and a layer of hafnium (zirconium) oxide polycrystals is formed. The observed jump in temperature by ≈1000 K and heat flux up to 4–5 times is caused by the catalytic activity of the tetragonal and cubic phases of HfO2 (ZrO2) polycrystals. The high catalytic activity of the oxide layer is apparently explained by a new recombination mechanism associated with the incorporation of nitrogen and oxygen atoms into the crystal lattice (formation of a solid solution).
Full Text
1. ВВЕДЕНИЕ
Проблемы создания возвращаемых космических аппаратов (ВКА) в первую очередь связаны с экстремальными тепловыми и силовыми нагрузками, а также с химическим воздействием на аппарат набегающего плазменного потока. При этом основной вклад в тепловой поток к аппарату может вносить рекомбинация атомов на его поверхности. Гетерогенная рекомбинация атомов – один из основных процессов в плазме [1, 2], и представляющих интерес для целого ряда высокотемпературных технологий, что делает исследования гетерогенной рекомбинации весьма актуальными.
В последнее время проведены исследования гетерогенной рекомбинации атомов в строго контролируемых условиях [3‒6]. При температурах 300–1000 К и давлениях 0.01–10 гПа на реакторах ИБХФ с помощью метода резонансно-флуоресцентной спектроскопии (РФС) измерены вероятности гетерогенной рекомбинации атомов О и N на поверхности кварца. Получен ряд результатов [3‒5], представляющих особый интерес в связи с тем, что на ряде эрозионностойких покрытий и теплозащитных материалов формируется защитная пленка из кварца. В частности, было установлено [3], что сумма вероятностей гетерогенной рекомбинации атомов азота и кислорода при раздельной рекомбинации в среднем только на 15% больше суммы вероятностей рекомбинации атомов N и O при их совместной рекомбинации на единой кварцевой поверхности. Это свидетельствует о том, что практически все активные центры являются специализированными, т.е. на них происходит рекомбинация или атомов азота, или атомов кислорода. Атомы занимают их независимо от наличия атомов другого типа.
Обнаружено также, что вероятности рекомбинации атомов O и N в одних и тех же условиях различаются не более чем на 40%, причем у атомов кислорода она выше [4]. Это позволило при численном моделировании считать эти вероятности одинаковыми [7].
При температурах 1000–2000 К проведены исследования гетерогенной рекомбинации атомов кислорода и азота на ряде теплозащитных материалов [7, 8] и эрозионно-стойких покрытий [9‒12]. Вероятность гетерогенной рекомбинации атомов растет с увеличением температуры до ≈2100 К. При температурах выше 2500 К поверхность очищается от адсорбированных атомов и рекомбинация атомов по классическим механизмам Ленгмюра–Хиншельвуда (рекомбинируют два атома, адсорбированные на поверхности) и Райдила–Или (атом газовой фазы рекомбинирует с адсорбированным на поверхности атомом) становится невозможной. В работах [13‒17] было показано, что гетерогенная рекомбинация имеет место и при температурах 2500–3000 К. Статья посвящена продолжению этих исследований и обзору предыдущих работ авторов по данной тематике.
2. ЭКСПЕРИМЕНТАЛЬНАЯ ЧАСТЬ
2.1. Техника и методика экспериментов в реакторах ИБХФ РАН
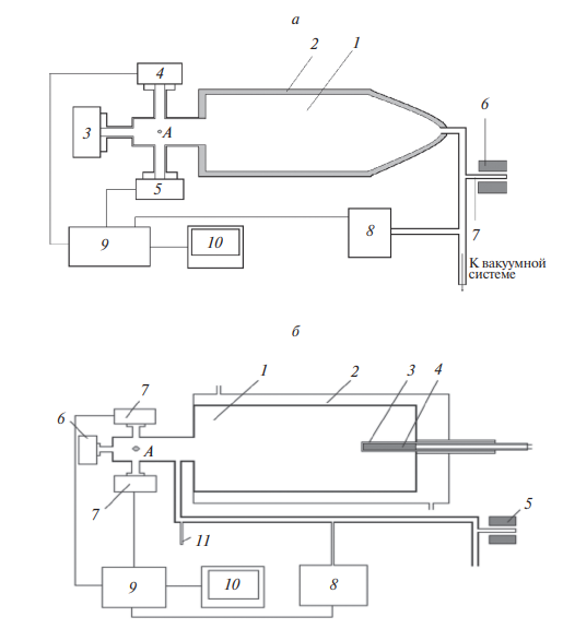
В реакторах ИБХФ РАН вероятность гетерогенной рекомбинации, γ, определяется методом РФС по спаду концентрации атомов при их рекомбинации на стенках реактора и на образцах кварца в строго контролируемых условиях [3–5]. Схемы двух вариантов кварцевых реакторов экспериментальной установки представлены на рис. 1а и 1б.
В варианте, представленном на рис. 1а, вероятность рекомбинации атомов определяется непосредственно на внутренней стенке кварцевого реактора при температурах 300–700 К. В варианте, показанном на рис. 1б, измерения проводятся на образце кварцевой трубки диаметром 8.3 мм, приваренном к задней стенке реактора. Реактор окружен кварцевой рубашкой для охлаждения его стенок проточной водой. Это позволяет устранить влияние нагревания образца на рекомбинацию атомов на стенках реактора. Такой реактор дает возможность увеличить температурный интервал измерений до 1000 K.
Использовали цилиндрические реакторы, целиком выполненные из кварца, диаметром d = = 50 мм и длиной L = 175 мм. Диссоциация молекул азота и кислорода происходит в отростке 7 (рис. 1) при низком давлении реакционной смеси в СВЧ-разряде. Образовавшиеся атомы диффундируют в реактор, где постепенно превращаются в молекулы в результате гетерогенной рекомбинации на стенках. Для возбуждения резонансной флуоресценции атомов азота и кислорода использовали излучение СВЧ-лампы 3, подключенной к генератору Луч-2. Спектр лампы 3 в диапазоне длин волн 115–140 нм содержит только линии N (120 нм), H-Lα (121.6 нм), O (130.2–130.5 нм) [18]. Излучение лампы возбуждает резонансные переходы атомов. Резонансное излучение атомов N и O регистрировали (в окрестности точки А на рис. 1) в режиме пропорционального счета двумя счетчиками фотонов типа Гейгера–Мюллера [19] с разным наполнением смесью рабочих газов и разной входной оптикой. Нагреватель располагается либо снаружи на реакторе (рис. 1а) либо внутри образца кварца (рис. 1б). Для диссоциации молекул в кварцевом отростке 7 с помощью СВЧ-разряда и генерации излучения в лампе 3 используются резонаторы Бройда.
Рис. 1. а ‒ Установка для измерения вероятности гетерогенной рекомбинации атомов: 1 – кварцевый реактор с нагреваемыми стенками для температур 300–700 K; 2 – печь; 3 – источник резонансного излучения; 4–5 – приемники резонансного излучения; 6 – СВЧ-резонатор, обеспечивающий диссоциацию газа в кварцевом отростке 7, 8 – датчик давления; 9 – электронная система обработки сигналов; 10 – компьютер. б ‒ другой вариант установки 1 – кварцевый реактор с охлаждаемыми стенками; 2 – кварцевая “рубашка”; 3 ‒ исследуемый образец; 4 ‒ нагреватель; 5 – резонатор СВЧ-генератора; 6 ‒ источник резонансного излучения; 7 – приемники резонансного излучения; 8 – датчик давления; 9 – электронный блок обработки сигналов; 10 – компьютер системы регистрации; 11 ‒ кварцевый отросток реактора для вымораживания продуктов реакции. Точкой А на обоих рисунках обозначено место регистрации исследуемых атомов.
После выключения СВЧ-генератора концентрация атомов n в реакторе спадает по экспоненциальному закону и для расчета относительной концентрации получаем формулу:
(1)
Для рассматриваемого реактора в виде удлиненного цилиндра (d/2L = 0.14), a = 1.14c/d, где c ‒ средняя тепловая скорость атомов с = = (8kT/πmi)1/2, а d и L диаметр и длина реактора. Расчеты, проведенные в работе [7] методом прямого статистического моделирования, показали, что вероятность рекомбинации на стенках рассматриваемых реакторов с погрешностью не выше 5% можно рассчитывать по формуле (1). (Подробнее о методике РФС см. в работах [3–5]).
2.2. Техника и методика экспериментов в аэродинамической трубе ВАТ-104
Схема аэродинамической трубы (АДТ) ВАТ-104 (ЦАГИ) представлена на рис. 2. Она [20] оснащена высокочастотным индукционным подогревателем для нагрева рабочего газа до высоких температур без загрязнения примесями. Реализуются хорошая стабильность и повторяемость режимов. Эти возможности АДТ ВАТ-104 важны при исследованиях неравновесного теплообмена и каталитических свойств материалов. В рассматриваемых исследованиях температура плазмы в подогревателе составляла 12 000 K. И использовались сопло с числом Маха М = 4 на срезе и недорасширенная струя плазмы на выходе сопла. С целью получения более высоких тепловых потоков при сохранении возможности регистрировать распределение температуры на передней поверхности модели устанавливались на расстоянии 56 мм от среза сопла. Скорость потока составляла ≈5 км/с, число Маха М ≈ 4.8, тепловой поток Q был ≈5 МВт/м2.
Рис. 2. Схема аэродинамической трубы ВАТ-104: 1 – измеритель расхода рабочего газа, 2 – система регуляторов расхода рабочего газа, 3 – высокочастотный индукционный подогреватель газа, 4 – высокочастотный генератор, 5 – сопло АДТ, 6 – зеркало для измерения распределения температуры передней поверхности исследуемого образца, 7, 8 – координатные механизмы, 9 – оптические окна, 10 – пирометр, 11 – видеокамера для регистрации режима обтекания модели, 12 – тепловизор, 13 – теплообменник, 14 – места подключения датчиков давления, 15 – система вакуумирования, 16 ‒ рабочая камера.
Измерения излучательной способности образцов материалов [14, 17, 21, 22] проводятся при температурах до 3500 K. Яркостная температура образца измеряется пирометром на базе цифровой ПЗС-камеры1 VS-CTT-285/E/P-2001 на длине волны 890 нм и тепловизором Тандем VS-415U на 650 нм. Яркостный пирометр и тепловизор откалиброваны с помощью модели абсолютно черного тела MIKRON INFRARED M335, что позволяет измерять температуру с погрешностью ±30 К. Спектральная температура и излучательная способность определяются по спектру теплового излучения образца, регистрируемого с помощью спектрометра USB2000+ производства компании Ocean Optics (USA). Значения излучательной способности образца и яркостной температуры позволяют определить термодинамическую температуру образца.
Образцы поддерживаются с помощью тонкого стержня [23] из карбонитрида бора диаметром 3–4 мм, что позволило теплоизолировать образец, проводить испытания при температуре до 3500 K и избежать термохимической несовместимости исследуемых материалов и поддерживающих устройств. Тепловой поток к образцу определяли по распределению радиационно-равновесной яркостной температуры по всей поверхности образца [23]. Исследования изменений состава и структуры образцов керамик на базе диборидов циркония (гафния) после испытаний в АДТ ВАТ-104 проводились в Пермском университете [13], ВИАМе [14, 15].
Эксперименты в АДТ ВАТ-104 сопровождались численным моделированием обтекания и теплообмена образцов материалов [24, 25]. Для условий работы АДТ ВАТ-104 проведен численный анализ течения [17] в индукционном подогревателе газа, сверхзвуковом сопле и недорасширенных струях диссоцированного и частично ионизованного воздуха [17].
Константы скорости гетерогенной рекомбинации, Kw, материалов определялись модифицированным расчетно-экспериментальным способом по разности теплового потока к исследуемому и эталонному теплоизолированым образцам [25]. По разработанной расчетно-экспериментальной методике константа скорости Kw определяется по известному значению Kws для эталонного образца, производной dKw/dTw, полученной с помощью численного моделирования [25], и разности яркостных температур ΔTw исследуемого и эталонного образов в идентичных режимах испытаний:
(2)
В качестве образцов сравнения использовались диски с изученным покрытием марки МАИ Д5 [9] и собственно образцы керамики в начале испытания до образования каталитического слоя поликристаллов оксида гафния (циркония).
3. РЕЗУЛЬТАТЫ ЭКСПЕРИМЕНТОВ И ИХ ОБСУЖДЕНИЕ
Эксперименты в реакторах ИБХФ
Из целого ряда полученных зависимостей вероятности рекомбинации γ атомов азота и кислорода от давления для различных значений температуры представим типичные ‒ рис. 3, 4. Отметим, что в области низких давлений р = 0.01–0.5 гПа наблюдаются максимумы зависимостей вероятности рекомбинации γ атомов N и O от давления. При давлениях р ≥ 2 гПа значения вероятности рекомбинации стабилизуются. Отметим, что кажущийся рост γ с увеличением давления в некоторых измерениях на рис. 3 связан с образованием озона O3. Анализ зависимостей, представленных на рис. 3, 4, позволяет сделать вывод о преимущественном протекании реакции рекомбинации по схеме Ленгмюра–Хиншельвуда в области давлений р = 0.01–1 гПа и по схеме Райдила–Или при р ≥ 3 гПа.
Рис. 3. Зависимость вероятности рекомбинации γ атомов кислорода от давления при температурах 417–650 K в смеси с первоначальным составом 10% O2 + 90% He.
Рис. 4. Зависимость вероятности рекомбинации γ атомов азота от давления при температурах 300–658 K в смеси, первоначальным составом 20% N2 + 80% He.
Для реализации рекомбинации атомов азота и кислорода по схеме Ленгмюра–Хиншельвуда были приняты специальные меры. Была учтена зависимость γ от состояния поверхности, наличия сорбированной воды, степени обезгаживания поверхности при нагреве, степени очистки стенок реактора под воздействием высоких концентраций атомов (до 1014 частиц/см3), ионов и излучения разряда. Поверхность реактора, изготовленного из высококачественного кварца, тщательно очищалась [3‒5]. Для экспериментов использовались особо чистые газы. Для удаления посторонних примесей и водяных паров и применялись азотные ловушки. Такие же меры подготовки кварцевой поверхности реакторов предпринимаются и к проведению исследований подпредельных реакций горения водорода при низких давлениях [26], взаимодействия реакционной смеси со стенкой реактора [27] и прохождения фронта водородного пламени через преграду из сильного окислительного катализатора [28].
Исследования проводили при низких давлениях, практически в атмосфере гелия. Атомы гелия не адсорбируются на кварце. При температурах ~500 К и выше атомы гелия “сбивают” при столкновениях адсорбированные молекулы и очищают поверхность. Это позволяет адсорбированным атомам активно мигрировать по поверхности и эффективно рекомбинировать.
Рассмотрим реакцию рекомбинации по схеме Ленгмюра–Хиншельвуда. Она имеет нулевой порядок по отношению к относительной концентрации атомов, n/p, т.е. скорость реакции не зависит от этого отношения. Учитывая, что концентрация атомов в реакторе спадает со временем t по экспоненциальному закону (1) и каждый эксперимент проводится при одной и той же начальной концентрации атомов n0 = 1012 частиц/см3, получаем
(3)
т.е. (4)
где К – константа скорости BC -1.
Из рис. 3, 4 видно, что, действительно, γ ~ p при увеличении давления от 1 до 5 Па. После достижения максимальных значений γ рост давления приводит к дополнительному заполнению поверхности и, следовательно, к уменьшению миграции атомов и эффективности рекомбинации. Таким образом, при давлениях 1–100 Па благодаря высокой подвижности атомов на поверхности, достаточно свободной от адсорбированных частиц, рекомбинация происходит преимущественно по схеме Ленгмюра–Хиншельвуда, причем в области низких давлений р = 1‒50 Па гораздо более эффективно, чем по схеме Райдила–Или. С увеличением температуры уменьшается плотность газа и возрастает эффективность рекомбинации по схеме Ленгмюра–Хиншельвуда. Можно ожидать, что в смесях с содержанием 80-90% He при температуре 1000 К рекомбинация атомов по схеме Ленгмюра–Хиншельвуда будет преобладать при увеличении давления до ≈2 гПа, а при температуре 2000 К – до ≈ 4–5 гПа.
При давлениях в реакторе выше 3 гПа и температурах ниже 700 К вероятность рекомбинации γ не зависит от давления. Это свидетельствует о том, что при этих давлениях рекомбинация идет по схеме Райдила–Или. Действительно, реакция рекомбинации по схеме Райдила–Или имеет первый порядок по отношению к относительной концентрации атомов n/p, т.е. скорость реакции рекомбинации d(n/p)/dt пропорциональна n/p:
(5)
Отсюда получаем γ ~ 1/a = const, что и наблюдается в эксперименте (рис. 3, 4). В наших работах [2, 3, 8] также было показано, что вероятность рекомбинации γ не зависит от давления в реакторе при в диапазоне 3–10 гПа и температурах 290–1000 К т.е. при этих условиях рекомбинация идет по схеме Райдила–Или.
Эксперименты в АДТ ВАТ-104
При температурах поверхности до 3000 К испытаны 20 образцов супервысокотемпературных керамик на базе диборида гафния (циркония) в виде дисков диаметром 20 мм и толщиной 4–6 мм. На рис. 5 представлена фотография типичного испытания образца керамики. На фото малозаметна разреженная плазменная струя из-за свечения образца, нагретого до ≈3000 К.
Рис. 5. Фото испытания образца керамики в АДТ ВАТ-104.
На рис. 6 представлен типичный режим испытания образца керамики на базе диборида гафния в высокоскоростном потоке воздушной плазмы. Здесь кривая 1 – яркостная температура передней поверхности образца, кривая 2 – яркостная температура задней поверхности образца, кривая 3 – давление в подогревателе: 435 гПа, кривая 4 – анодная мощность высокочастотного генератора, 225-210 кВт. Для удобства значения давления и анодной мощности подогнаны под шкалу температур с множителем 10.
Рис. 6. Рост температуры образца в процессе нагрева, окисления и образования высококаталитического оксидного слоя.
Образцы нагревались в потоке воздушной или азотной плазмы до температуры Tw =1700–2000 К, а затем на стационарном режиме нагрева их температура скачком увеличивалась на ≈1000 К, а тепловой поток в 4–5 раз. Это происходило в результате образования на наветренной (передней) поверхности образцов высококаталитической пленки HfO2 (ZrO2) в потоке воздушной плазмы [13, 14], а также нитридов и карбидов гафния (циркония) в потоке азотной плазмы [15].
Отметим, что при исследовании каталитической активности промышленных образцов с применением численного моделирования обычно используется константа скорости гетерогенной рекомбинации Kw, а не вероятность гетерогенной рекомбинации атомов γ. Поток атомов, рекомбинирующих в единицу времени на единице поверхности, определяется как θ = Kwi ni.
Примерно до t = 200 с эксперимента увеличение температуры в центре образца вызвано увеличением давления и мощности подогревателя. Дальнейший рост температуры передней (наветренной) стороны диска при постоянном режиме нагревания до t ≈ 533 с связан с окислением HfB2 и SiC с образованием HfO2, SiO2, B2O3, CO2. Кроме того, увеличивается каталитическая активность пленки из-за постепенной потери стекловидного покрытия SiO2, B2O3. При t = 533 с начался скачок температуры на передней поверхности образца – с 1932 до 2727 К. Скачкообразное увеличение температуры вызвано полной потерей SiO2, B2O3 и образованием тетрагональной (1953–2853 К) и кубической (2853–3053 К) фаз поликристаллов HfO2. Высокая каталитическая активность пленки HfO2 связана с новым механизмом рекомбинации. Атомы азота и кислорода, по-видимому, встраиваются в кристаллическую решетку высокотемпературных модификаций оксида гафния HfO2 (образование твердого раствора атомов О и N в оксиде гафния) и рекомбинируют при выходе из нее.
Атомы O и N образуют квазиравновесный с газовой фазой состав в приповерхностном поликристаллическом слое HfO2. В силу шероховатости поверхности диффузия атомов в твердом теле на этом участке имеет разнонаправленное движение, и вероятность покинуть твердый материал атомами при высоких температурах достаточно высокая. При больших концентрациях атомов в твердом растворе расстояние между ними может быть достаточно малым для взаимодействия рекомбинационного типа. При этом частичная стабилизация образующейся молекулы происходит за счет передачи энергии твердому телу и получения первичной кинетической энергии при выходе из него Происходящие процессы повышают температуру поверхности твердого тела.
Перепад температуры во время скачка на передней поверхности образца составил ΔTw = 795 К. Величина производной, полученной с помощью численного моделирования [25], dKw /dTw = = 1/36.8 м/(с ∙ К). Константа скорости гетерогенной рекомбинации атомов для керамики до скачка такая же, как у покрытия марки МАИ Д5: Kws ≈ ≈ 3.5 м/с при 2000 К (табл. 1). Значение константы скорости совместной гетерогенной рекомбинации атомов азота и кислорода для поликристаллической пленки HfO2 при яркостной температуре ≈2727 К составляет:
Таблица 1. Зависимость константы скорости гетерогенной рекомбинации эрозионно стойкого покрытия марки МАИ Д5-Р от температуры
Kw, м/с | Т, К |
1.20 | 1000 |
1.60 | 1417 |
1.70 | 1653 |
1.78 | 1730 |
2.85 | 1893 |
3 | 1950 |
4 | 2100 |
Специальные эксперименты показали, что образец керамики нагревается на идентичных режимах до тех же температур, т.е. 1900‒2100 К, как и образец керамики с покрытием МАИ Д5-Р, что при близких значениях излучательной способности ɛ ≈ 0.7 свидетельствует о равенстве значений константы скорости гетерогенной рекомбинации. При этом, значения вероятности рекомбинации γ для покрытия марки МАИ Д5-Р с поверхностным слоем кварца (SiO2) для температур 1000–2100 К составляют (1.1 ‒ 2.5) ∙ 10-3. Отличие от значений, полученных для (SiO2) в реакторе ИБХФ, составляет порядок величины. Это связано с наличием многочисленных дефектов на поверхности массово производимых образцов материалов.
Скачок температуры на задней поверхности произошел благодаря высокой теплопроводности образца. Значениям яркостной температуры передней стороны диска до и после скачка (1932 и 2727) соответствуют уровни мощности излучения соответственно 79 и 313.7 Вт/см2. Если пренебречь отводом тепла в образец, получаем, что эти значения и есть плотность теплового потока к передней стороне диска. Таким образом, удельный тепловой поток к передней поверхности в скачке увеличивается в 4 раза.
При повторных испытаниях длительностью ≈10 мин не происходит изменения веса образцов. Пленка HfO2 практически не сублимирует, т.е. температура поверхности не превышает температуру сублимации Т = 3053 К. Значению яркостной температуры передней поверхности, Тя = 2727 К. соответствует значение излучательной способности ɛ ≥ 0.7. Высокое значение ε, по-видимому, объясняется наличием шероховатости и большого количества пор.
На рис. 7 представлены результаты типичных испытаний образца керамики в режиме с изменением давления в подогревателе. Видно, что яркостная температура передней поверхности образца не изменяется при снижении давления с 320 до 300 гПа, составляя 2700 К. При давлении 170 гПа Tя образца уменьшается до 2400 К, а удельный тепловой поток к образцу снижается в 1.6 раза. Снижение теплового потока за счет понижения давления при конвективном теплообмене составило бы 1.3 раза. Это свидетельствует, что основной вклад в тепловой поток вносит гетерогенная рекомбинация атомов.
Рис. 7. Зависимость температуры образца керамики от давления в подогревателе.
Здесь кривая 1 – давление в подогревателе, которое изменяется от 320 до 170 гПа, кривая 2 – яркостная температура передней поверхности образца, кривая 3 – яркостная температура задней поверхности образца, кривая 4 – анодная мощность высокочастотного генератора, равная 200 кВт. Значения давления подогнаны под шкалу температур с множителем 10.
Естественно ожидать, что при обтекании образцов керамики воздушной плазмой и температурах образца Тw ≈ 3000 К преобладает гетерогенная рекомбинация атомов азота, а образовавшиеся молекулы кислорода диссоциируют. Был проведен эксперимент, в котором образец керамики обтекался воздушной, а затем азотной плазмой в практически одном и том же режиме с температурой торможения Т0 ≈ 10000 К. На рис. 8 показан режим испытания образца керамики при обтекании воздушной, а на рис. 9 – азотной плазмой. На этих рисунках кривые 1 ‒ яркостная температура образца. Кривые 2 – давление в подогревателе (полки 100, 200, 250, 300 гПа). Кривые 3 – анодная мощность высокочастотного генератора, питающего высокочастотный индукционный подогреватель (~200 кВт). Кривые 4 – давление в рабочей камере (до 1 гПа).
Рис. 8. Зависимость яркостной температуры образца от давления в подогревателе при обтекании воздушной плазмой.
При обтекании азотной плазмой (рис. 9) и давлениях 250 и 300 гПа яркостная температура образца увеличилась по сравнению с обтеканием образца воздушной плазмой (рис. 8) соответственно в 1.12 и 1.10 раз. Это соответствует увеличению удельного теплового потока к образцу соответственно в 1.58 и 1.48 раз. Принимая степень диссоциации азота равной 0.975 и вероятность рекомбинации атомов кислорода = 0, получаем, что при обтекании азотной плазмой тепловой поток увеличивается по сравнению с обтеканием воздушной плазмой примерно в 1.3 раза. Существенно более значительное увеличение теплового потока, по-видимому, объясняется тем, что при обтекании воздушной плазмой атомы кислорода не только не рекомбинируют, но даже занимают часть активных центров в поликристаллах и тем самым препятствуют рекомбинации части атомов азота. Возможно также образование дополнительных активных центров при воздействии потока азотной плазмы.
Рис. 9. Зависимость яркостной температуры образца от давления в подогревателе при обтекании азотной плазмой.
4. ВЫВОДЫ
В ходе исследований в реакторах ИБХФ удалось установить, что при температурах 300–1000 К и использовании смесей азота (кислорода) с 80–90% He рекомбинация атомов О или N на кварце происходит преимущественно по схеме Ленгмюра–Хиншельвуда при низких давлениях 1–100 Па. Это имеет место благодаря очищению поверхности и эффективной миграции атомов. При повышении температуры до 2000 К условия для преимущественной рекомбинация атомов в смесях с 80–90% He по механизму Ленгмюра–Хиншельвуда будут выполняться до давлений 4–5 гПа. В чистом азоте, кислороде или воздухе даже при температурах до 2500 К гетерогенная рекомбинация атомов О или N по схеме Ленгмюра–Хиншельвуда может иметь место только при низких давлениях р < 0.5 гПа
При давлениях 3 гПа и выше в смесях азота (кислорода) с 80–90% He и температурах поверхности 300–1000 К становится преобладающей рекомбинация атомов азота и кислорода на кварце по механизму Райдила–Или благодаря увеличению числа атомов О или N, бомбардирующих поверхность. При экспериментах в азоте, кислороде и воздухе этого следует ожидать, начиная с давлений р ≥ 0.5 гПа.
Реализовать гетерогенную рекомбинацию по схеме Ленгмюр–Хиншельвуда удалось путем тщательной очистки поверхности реактора и газовой смеси, а также подбора состава последней (80–90% He). Атомы гелия не адсорбируются на поверхности реактора и, бомбардируя поверхность, “сбивают’ адсорбированные молекулы О2 и N2, освобождая поверхность. При повышенных температурах на достаточно свободной поверхности атомы азота и кислорода эффективно мигрируют и рекомбинируют. Эффективной рекомбинации также способствует низкое значение энергии активации.
Скачкообразное увеличение в стационарном режиме нагрева температуры наветренной стороны образца керамики на ≈1000 К и удельного теплового потока в 4–5 раз вызвано образованием тетрагональной и кубической фаз поликристаллов HfO2 (ZrO2). Высокая каталитическая активность поликристаллической пленки HfO2, (ZrO2) связана с новым механизмом рекомбинации. Атомы азота и кислорода, по-видимому, встраиваются в кристаллическую решетку высокотемператур-ных модификаций оксида гафния HfO2 (циркония ZrO2) (образование твердого раствора атомов О и N в оксидах гафния и циркония) и рекомбинируют. При значениях константы скорости гетерогенной рекомбинации Kw = 15–25 м/с рекомбинируют атомы азота и кислорода. При Kw = 30–40 м/с и значениях яркостной температуры Т ≈ 3000 К рекомбинируют в основном атомы азота.
Работа выполнена по Программе совместных фундаментальных исследований в области авиационно-космических технологий ФАУ “ЦАГИ” и институтов РАН.
Данная работа финансировалась за счет средств бюджета участников. и при поддержке Российским научным фондом (грант № 22-19-00352).
1 Прибор с зарядовой связью (ПЗС).
About the authors
S. N. Kozlov
Emanuel Institute of Biochemical Physics, Rus. Ac. Sci.
Author for correspondence.
Email: kozlovse@yandex.ru
Russian Federation, Moscow
B. E. Zhestkov
Central Aerohydrodynamic Institute; Moscow Aviation Institute (National Research University)
Email: kozlovse@yandex.ru
Russian Federation, Zhukovsky; Moscow
References
- O.V. Krylov, Heterogeneous Catalysis (Akademkniga, Moscow, 2004) [in Russian].
- V.L. Kovalev, Heterogeneous Catalytic Processes in Aerothermodynamics (Fizmatlit, Moscow, 2002) [in Russian].
- E.N. Aleksandrov, B.E. Zhestkov, and S.N. Kozlov // High Temp. 52, 41 (2014). https://doi.org/10.1134/S0018151X13060023.
- B.E. Zhestkov, S.N. Kozlov, and E.N. Alexandrov, High Temp. 57, 329 (2019). https://doi.org/10.1134/S0018151X1903019
- S.N. Kozlov, B.E. Zhestkov. // Russ. J. Phys. Chem. B. 16 (6) 1030 (2022). https://doi.org/10.1134/S1990793122060069
- N.V.Kholodkova and I.V. Kholodkov // Izv. Vyssh. Uchebn. Zaved., Khim. Tekhnol. 57 (2), 3 (2014).
- E.N. Alexandrov, I.V. Egorov, B.E. Zhestkov, S.N. Kozlov, S.V. Rusakov. Recombination of Nitrogen and Oxygen Atoms on Thermoprotective Materials // In book «Results of fundamental investigations in applied tasks of aircraft creating», M.: «Nauka» 2016. P. 150 (in Russian).
- B.E. Zhestkov, V.V. Shtapov // Plant laboratory. 82 (12) 58 (2016). (in Russian).
- B.E. Zhestkov, V.S. Teren’eva. Multifunctional coating MAI D5 intended for the protection of refractory materials // Russian metallurgy (Metally). Vol. 1. P. 33 (2010).
- A.N. Astapov, B.E. Zhestkov, I.P. Lifanov, V.S. Terentieva. The performance of heat-resistant heterophase silicide coatings in hypersonic air-plasma flows // International Conference on High-Speed Vehicle Science & Technology. Moskow: TsAGI, 2018. Report 2990962 pdf.
- A.N. Astapov, B.E. Zhestkov, Yu.S. Pogozhev, et al. The oxidation resistance of the heterophase ZrSi2-MoSi2-ZrB2 powders-derived coatings // Corrosion Science 189. P.1. (2021). https://doi.org/10.1016/j.corsci.2021.109587
- Alexey N. Astapov, Boris E. Zhestkov, Ivan P. Lifanov, et al. Erosion-Resistant Enhancement of Anti-oxidation Coatings in Hypersonic Flows of Air Plasma // Arabian Journal of Science and Engineering. Dynamics, 53 (6), 762. (2019).
- A.V. Vaganov, B.E Zhestkov, Yu.B. Lyamin, et al. Methodology of investigation of ultrahigh temperature ceramics thermochemical stability and catalycity // ICMAR Perm: 2016, AIP Conference Proceedings 1770, 030097.
- E.N. Kablov, B.E. Zhestkov, D.V. Grashchenkov, O.Yu. Sorokin, Yu.E. Lebedeva, and M.L. Vaganova, High Temp. 55, 873 (2017).
- B.E. Zhestkov, M.L.Vaganova, Ju.E. Lebedeva, et al. // High Temperature. 56 (6), 857 (2018). https://doi.org/10.1134/S0018151X18030215
- A.V. Vaganov, B.E. Zhestkov, I.V. Sakharov, I.V. Senyuev, et al. Investigation technique of Nonequilibrium Heat Exchange and Catalytic Properties of High-Temperature Materials // International Conference on High-Speed Vehicle Science & Technology. Moskow: TsAGI, 2018. Report 38601093 pdf.
- V.I. Sakharov, I.V. Senyuev, B.E. Zhestkov. Numerical and experimental study of catalytic activity of super high-temperature ceramics // Physical-Chemical Kinetics in Gas Dynamics. V. 20. No. 2 (2019). https://doi.org/10.33257/PhChGD.20.2.819
- S.N. Kozlov, E.N. Aleksandrov, B.E. Zhestkov, and M.U. Kislyuk, Russ. Chem. Bull. 36, 2272 (1987).
- B.E Zhestkov. // TsAGI Science J. Vol. 45. P. 781 (2014).
- V.E. Mosharov, V.N. Radchenko, I.V. Senyuev. Instruments and Experimental Techniques. 56 P. 491 (2013).
- I.V. Senyuev, TsAGI Science Journal. 48. (2), 173 (2017).
- B.E. Zhestkov, S.M. Pokhvalinskij, I.V. Senyuev, V.V. Shtapov. Method for determining heat flux: Invention 2752396 RU // Bull. № 21, (2021).
- V.A. Bashkin, I.V. Egorov, B.E. Zhestkov, V.V. Shvedchenko, High Temp. 46 (5), 705 (2008).
- I.V. Egorov, B.E Zhestkov, V.V. Shvedchenko, TsAGI Science Journal. 45 (1), 3 (2014). https://doi.org/10.1615/TsAGI Sci J 2014011332
- A.V. Vaganov, B.E. Zhestkov, I.V. Senyuev, Method for determining the catalytic activity of materials and coatings: Invention RU 2 792 255 // Bull. № 9 (2023).
- N.M. Kyznetsov, C.N. Kozlov // Russ. J. Phys. Chem. B. 13. (3) 464 (2019). https://doi.org/10.1134/S1990793119030072
- C.N. Kozlov // Russ. J. Phys. Chem. B. 14. (4) 636 (2020) https://doi.org/10.1134/S1990793120040193
- C.N. Kozlov, A.M. Tereza, S.P. Medvedev, // Russ. J. Phys. Chem. B. 15. (4) 659 (2021). https://doi.org/10.1134/S1990793121040205
Supplementary files











