Mathematical model of an antenna-waveguide path with signal separation by polarization – frequency
- Authors: Boychuk S.I.1
-
Affiliations:
- FSUE «RNIIRS»
- Issue: Vol 27, No 1 (2024)
- Pages: 61-70
- Section: Original Study Articles
- URL: https://medbiosci.ru/1810-3189/article/view/256960
- DOI: https://doi.org/10.18469/1810-3189.2024.27.1.61-70
- ID: 256960
Cite item
Full Text
Abstract
Background. The need to create antenna-waveguide paths for multi-band reflector antennas of satellite communication systems requires the use of various methods for selecting the structure, determining and optimizing the parameters of antenna-waveguide paths.
Aim. Development of a mathematical model of antenna-waveguide paths of multi-band reflector antennas, built on the basis of the «polarization separation – frequency separation» method with the implementation of the auto-tracking function.
Methods. A mathematical model of antenna-waveguide paths of multi-band reflector antennas, built on the basis of the «polarization separation – frequency separation» method, allows us to determine the main characteristics of antenna-waveguide paths and incoming devices with an auto-tracking function.
Results. The main elements of the mathematical model of multi-band antenna-waveguide paths built on the basis of the «polarization separation – frequency separation» method are determined.
Conclusion. A mathematical model has been proposed that makes it possible to reduce the requirements for the computing tools used when developing antenna-waveguide paths in terms of RAM capacity and performance. The ability to analyze and determine the characteristics of antenna-waveguide paths using a mathematical model has been implemented. The stages of determining the parameters of antenna-waveguide paths are presented, based on the developed mathematical model of the corresponding design option, as well as theoretical and experimental data confirming the correctness of the model of antenna-waveguide paths.
Full Text
Введение
Антенно-волноводные тракты (АВТ) являются неотъемлемой составляющей МЗА, обеспечивающей возможность приема/передачи сигналов различных поляризаций в нескольких диапазонах частот [1–12]. Основными задачами, реализуемыми с использованием АВТ, являются разделение принимаемых информационных сигналов по поляризации и частоте, а также формирование сигналов для автосопровождения источника радиоизлучения. Параметры АВТ (коэффициент стоячей волны по напряжению на входе и выходе, потери, поляризационные развязки в рабочих диапазонах частот) определяют шумовую добротность МЗА и, соответственно, вероятностно-временные характеристики системы связи и передачи данных, точность автосопровождения.
В работах [1–12] рассмотрены вопросы построения АВТ МЗА на основе способа «разделение по частоте – разделение по поляризации», обеспечивающих совмещение до четырех диапазонов частот. Однако такие АВТ являются сложными и громоздкими устройствами. В ряде случаев более предпочтительным является построение АВТ МЗА на основе способа «разделение по поляризации – разделение по частоте», позволяющих совмещать меньшее число частотных диапазонов, но являющихся более простыми по структуре и имеющих существенно меньшие массогабаритные параметры.
Непосредственный расчет такого АВТ и оптимизация его параметров с использованием пакетов для электродинамического моделирования требуют значительных временных затрат на подготовку собственно проекта для проведения моделирования, а также большого объема вычислений, что, как следствие, даже с использованием современных компьютеров приводит к значительным временным затратам. Разработку и анализ характеристик АВТ, в том числе и рассматриваемых АВТ, можно упростить при использовании известных характеристик отдельных устройств, входящих в состав АВТ [1–12]. При расчете характеристик каждого из устройств, входящих в состав АВТ, совокупное время расчета будет 3–4 раза меньше, чем при расчете всей сборки АВТ. Однако характеристики АВТ в целом при таком подходе могут быть получены только при совместной обработке характеристик каждого из устройств. Последнее может быть реализовано только с использованием математической модели, описывающей АВТ как соединение многополюсников, характеристики которых могут быть для каждого из устройств, входящих в состав АВТ, определены теоретически или экспериментально.
Целью статьи является построение математической модели АВТ МЗА, построенного на основе способа «разделение по поляризации – разделение по частоте» с реализацией функции автосопровождения.
Решаемые задачи:
- Основные элементы математической модели АВТ, построенного на основе способа «разделение по поляризации – разделение по частоте».
- Теоретико-экспериментальное подтверждение корректности модели АВТ.
1. Основные математические элементы математической модели АВТ, построенного на основе способа «разделение по поляризации – разделение по частоте»
Наиболее полным в функциональном отношении вариантом построения антенны является антенная система, обеспечивающая прием/передачу сигналов и автосопровождение радиоизлучающего объекта по направлению. В варианте построения такой функционально полной МЗА наиболее высокие радиотехнические характеристики достигаются при использовании облучающей системы с единым раскрывом в виде рупора [13; 14].
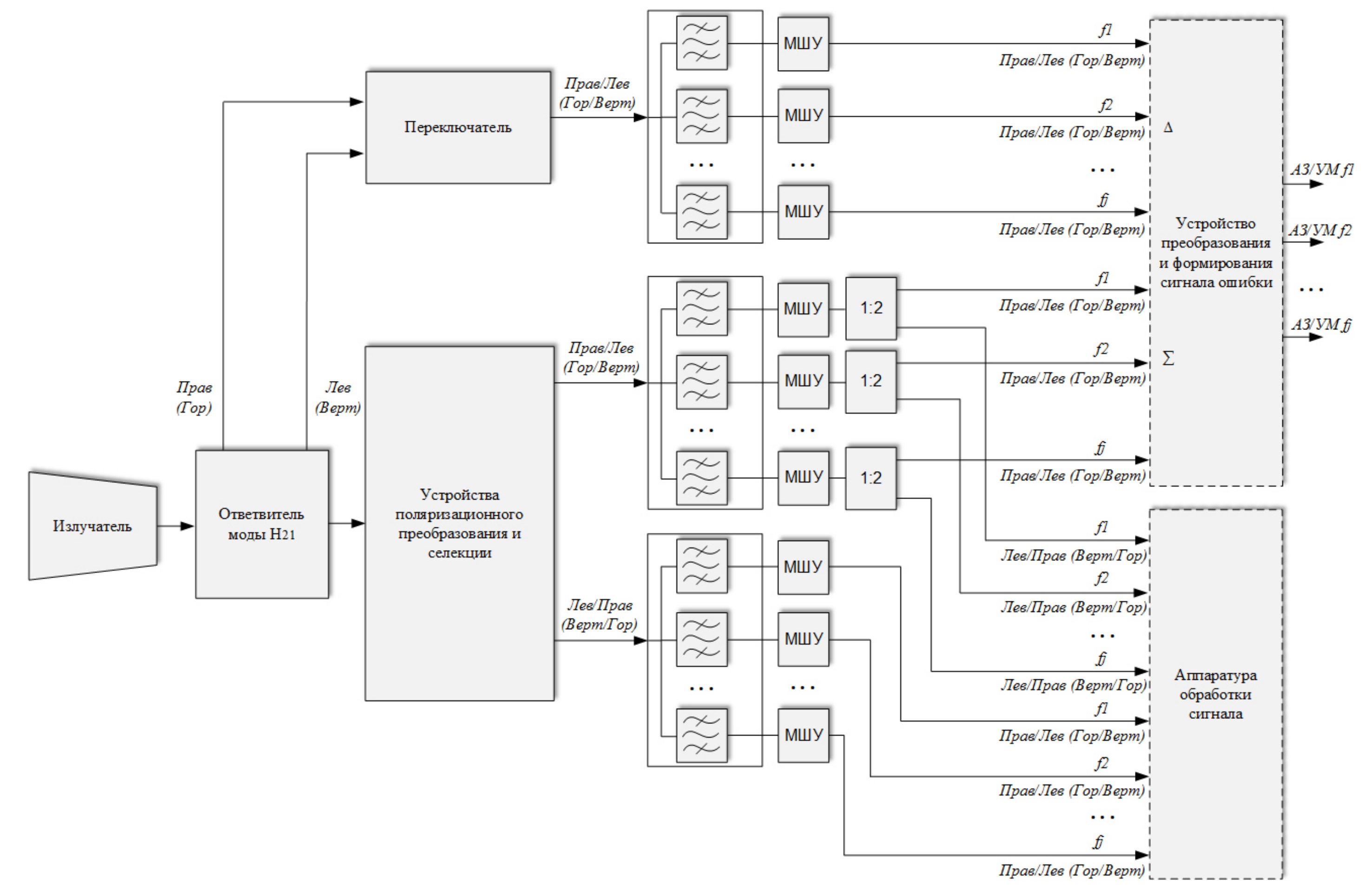
Принципиальной особенностью построения АВТ в этом случае является использование двух каналов – канала основной моды принимаемых сигналов и канала высшей моды принимаемых сигналов. Структурная схема АВТ, построенного на основе способа «разделение по поляризации – разделение по частоте» для приема сигналов четырех поляризаций (линейные вертикальная и горизонтальная, круговые левая или правая) в диапазонах частот, приведена на рис. 1 [15].
Рис. 1. Структурная схема АВТ МЗА на основе способа «разделение по поляризации – разделение по частоте» с режимом автосопровождения
Fig. 1. Block diagram of AVT MZA based on the method of polarization separation – frequency separation with auto-tracking mode
Достоинством данного варианта построения АВТ является отсутствие диплексеров, выполненных на основе волноводного моста, частотного разветвителя и сумматора, для разделения сигналов совмещаемых диапазонов частот, недостатком – ограничения по рабочей полосе частот устройства поляризационного преобразования и селекции, определяющие возможность совмещения диапазонов частот.
В общем случае при разработке математической модели АВТ необходимо рассматривать на выходе облучающей системы МЗА суперпозицию сигналов, каждый из которых лежит в одном из возможных для приема диапазонов частот и имеет одну из четырех возможных поляризаций.
С учетом рассматриваемой структурной схемы и представления полей в АВТ суперпозицией основной и высших мод в диапазоне частот основными элементами математической модели АВТ будут являться матрицы, описывающие характеристики устройств АВТ в полноволновом представлении в рабочей полосе частот.
Суперпозиция сигналов с выхода облучателя поступает на вход устройства, в котором для каждого из принимаемых сигналов происходит выделение основной моды (суммарный канал) и высшей моды (разностный канал). Основная мода каждого из принимаемых сигналов имеет структуру ориентация силовых линий которой определяется поляризацией принимаемого сигнала (рис. 2, а и б), высшая мода – структуру ориентация силовых линий которой также определяется поляризацией принимаемого сигнала (рис. 2, в и г).
Рис. 2. Структура поля круглом волноводе при различных поляризациях: а, б – мода H11 (вертикальная/горизонтальная); в, г – мода H21 (вертикальная/горизонтальная)
Fig. 2. Field structure in a circular waveguide at different polarizations: a, b – H11 mode (vertical/horizontal); c, d – H21 mode (vertical/horizontal)
На выходе облучателя и в самом АВТ могут также возбуждаться паразитные типы мод более высоких порядков. С учетом этого каждый сигнал при моделировании определяется гармониками частотного спектра и модами типов волн.
Различие структуры мод и обусловливает несимметричное построение суммарного и разностного каналов АВТ. Разделение по поляризациям основной моды с учетом структуры волны осуществляется с использованием фазосдвигающей 90-градусной секции и ортомодового преобразователя [1]. Для ответвления моды с учетом структуры поля используется восемь наборов щелей, обеспечивающих отбор высшей моды ортогональных составляющих принимаемых сигналов. На основе этих составляющих с использованием двойных Т-мостов возможно выделение составляющих высшей моды, соответствующих сигналам каждой из четырех поляризаций. Разделение по поляризации принимаемых сигналов осуществляется с использованием переключателя.
Сигналы суммарного и разностного каналов поступают в устройство преобразования и формирования сигнала ошибки, в котором формируются сигналы управления МЗА при автосопровождении радиоизлучающего объекта. Кроме того, сигналы суммарного канала поступают на вход устройства обработки для демодуляции принимаемых сигналов.
Для рассматриваемой структуры АВТ сигналы суммарного и разностного каналов могут быть представлены следующими соотношениями:
(1)
где – вектор, элементами которого являются сигналы на выходе облучающей системы МЗА; и – матрицы, описывающие устройства разделения сигналов по поляризации в суммарном и разностном канале; и – матрицы, описывающие устройства частотного разделения сигналов, соответственно, в суммарном и разностном канале.
В соотношении (1) как математический объект имеет блочную структуру вида, соответствующую четырем возможным поляризациям принимаемых сигналов
(2)
элементы которой также имеют блочную структуру размерности
(3)
Элементы блока в свою очередь, описывают гармоник в спектре принимаемого сигнала в t-м диапазоне частоты и имеют вид
Элементами матрицы являются комплексные амплитуды мод каждой гармоники, учитываемые при моделировании в АВТ
соответствующие r-й частотной гармонике f-й моды сигнала p-й поляризации в t-м диапазоне частоты принимаемого сигнала.
В соответствии с принятым описанием сигналов в АВТ структура матрицы определяется следующим выражением:
(4)
а каждый блок имеет вид
(5)
Каждый из блоков матрицы имеет вид
Элемент блока матрицы позволяет представить вклад f-й моды r-й гармоники сигнала p-й поляризации t-го диапазона частот, поступающего с выхода облучателя на входе ответвителя моды в p-ю моду n-й гармоники сигнала m-й поляризации j-го диапазона частот на выходе АВТ МЗА
Элемент определяет:
- при и коэффициент передачи q-й моды n-й гармоники сигнала j-го диапазона частот m-й поляризации со входа ответвителя моды на его выход;
- при и коэффициент трансформации f-й моды r-й гармоники сигнала t-го диапазона частот p-й поляризации на входе ответвителя моды в q-ю моду n-й гармоники сигнала j-го диапазона частот m-й поляризации на его выходе;
- при совпадении трех любых пар индексов и несовпадении одной пары индексов данный элемент определяет соответствующий вид развязки (поляризационную, частотную, гармоник или модовую) в устройстве отбора моды
Матрица имеет аналогичную структуру, как и матрица , а ее элементы определяют коэффициенты передачи, трансформации и развязки для устройства поляризационного преобразования и селекции.
Матрица описывающая математическое представление системы фильтров, с достаточной для практического применения точностью может быть представлена следующей структурой:
(6)
в которой каждый из блоков имеет вид
(7)
Элементы определяют прохождение сигнала m-й поляризации j-го диапазона частоты на выход соответствующего фильтра.
Для каждого блока являющегося как математический объект вектором-строкой, можно записать
(8)
(9)
Структура матриц и аналогичны структуре матриц и , а их элементы имеют тот же физический смысл при описании сигналов в разностном канале, что и элементы матриц и при представлении сигналов в суммарном канале.
Соотношения, описывающие (1)–(9) математическую модель АВТ, построенного на основе способа «разделение по поляризации – разделение по частоте», позволяют определить такие характеристики МЗА, как коэффициент полезного действия (КПД), крутизну пеленгационной характеристики (ПХ), поляризационную и частотную развязку
(10)
(11)
(12)
(13)
В соотношениях (11), (12) – индекс, соответствующий частоте, на которой проводится формирование сигналов автосопровождения.
Соотношения (1)–(19) полностью определяют математическую модель АВТ, построенного на основе способа «разделение по поляризации – разделение по частоте» и с использованием выражений (10)–(13) позволяют оценить характеристики МЗА.
2. Теоретико-экспериментальное подтверждение корректности модели АВТ
Для оценки корректности разработанной математической модели были проведены исследования двухдиапазонного АВТ, обеспечивающего в каждом из двух диапазонов частот прием сигналов любой из четырех поляризаций. Отношение центральных частот диапазонов составляет относительная ширина рабочей полосы частот и При математическом моделировании АВТ число мод и гармоник при расчете характеристик устройств АВТ определялось из условия сходимости значений мод и гармоник в представлении полей в устройствах АВТ и составляло 1000 и до 10 соответственно. Результаты исследований характеристик АВТ представлены на рис. 3–5 сплошными (экспериментальные данные) и штриховыми (результаты численного моделирования) линиями.
Рис. 3. Частотная зависимость КСВН сигналов с поляризацией: в диапазоне с центральной частотой а – линейная; б – круговая; в диапазоне с центральной частотой в – линейная; г – круговая
Fig. 3. Frequency dependence of VSWR of signals with polarization: in the range with a central frequency a – linear; b – circular; in the range with a central frequency c – linear; d – circular
Рис. 4. Частотная зависимость потерь в каналах АВТ: в диапазоне с центральной частотой а – основная мода Н11; б – высшая мода Н21; в диапазоне с центральной частотой в – основная мода Н11; г – высшая мода Н21
Fig. 4. Frequency dependence of losses in AVT channels: in the range with the central frequency a – the main mode Н11; b – high mode Н21; in the range with a central frequency c – the fundamental mode Н11; d – high mode Н21
Рис. 5. Частотная зависимость поляризационной развязки для сигналов: в диапазоне с центральной частотой а – линейной; б – круговой; в диапазоне с центральной частотой в – линейной; г – круговой
Fig. 5. Frequency dependence of polarization isolation for signals: in the range with a central frequency a – linear; b – circular; in the range with a central frequency c – linear; d – circular
На рис. 3 приведены частотные зависимости КСВН для каждой из двух поляризаций, принимаемых в одном и втором диапазонах частот. При этом с учетом симметрии построения тракта для обеих линейных поляризаций и аналогичной симметрии для обеих круговых поляризаций соответствующие характеристики считаются одинаковыми для каждой пары поляризаций.
На рис. 4 для каждого из диапазонов частот приведены частотные зависимости потерь в каналах АВТ для основной и высшей мод. Набор устройств для селекции сигналов линейных и круговых поляризаций не отличается. Формирование режимов приема сигналов линейной и круговой поляризаций достигается изменением положения фазосдвигающей секции в устройстве поляризационного преобразования и селекции. Разность потерь в устройстве при этом не превышает 0,1 дБ.
На рис. 5 для каждого из диапазонов частот приведены частотные зависимости на выходе АВТ поляризационной развязки сигналов одноименной поляризации (линейных – вертикальной и горизонтальной, круговых – левой и правой).
Сравнение расчетных и измеренных характеристик подтвердило достаточную для практического применения корректность разработанной математической модели АВТ, построенного на основе способа «разделение по поляризации – разделение по частоте».
Заключение
- Основные элементы математической модели АВТ, построенного на основе способа «разделение по поляризации – разделение по частоте».
Использование в качестве основных элементов математической модели матриц, описывающих взаимосвязь сигналов на выходе и входе устройства в составе АВТ, дает возможность получить полноволновое описание распространения полей в каналах АВТ, на основе которого проводить исследования частотных зависимостей основных характеристик (КПД, крутизна пеленгационной характеристики, поляризационная) АВТ, построенного на основе способа «разделение по поляризации – разделение по частоте». Основным преимуществом предлагаемой математической модели является использование блочных матриц, элементы которых имеют простой физический смысл и могут быть достаточно просто рассчитаны.
- Теоретико-экспериментальное подтверждение корректности модели АВТ.
Выполненные с использованием пакетов математического моделирования расчеты, теоретические расчеты характеристик устройств, входящих в состав АВТ, вычисление на их основе характеристик всего АВТ и сравнение с результатами экспериментальных измерений подтвердили корректность разработанной математической модели АВТ, построенного на основе способа «разделение по поляризации – разделение по частоте».
About the authors
Sergey I. Boychuk
FSUE «RNIIRS»
Author for correspondence.
Email: rniirs@rniirs.ru
team leader
Russian Federation, 130, Nansen Street, Rostov-on-Don, 344038References
- G. Z. Ayzenberg, Ed. VHF Antennas, in two chapters, ch. 2. Moscow: Svyaz’, 1977. (In Russ.)
- A. M. Somov, V. V. Starostin, and R. V. Kabetov, Antenna-Feeder Devices, A. M. Somov, Ed., Moscow: Goryachaya liniya – Telekom, 2014. (In Russ.)
- C. Granet et al., “Simultaneous X/Ka-Band feed system for large earth station SATCOM antennas,” Military Communications and Information Systems Conference (MilCIS), 11–13 Nov. 2014, Canberra, ACT, Australia, pp. 1–5, 2014, doi: https://doi.org/10.1109/MilCIS.2014.7002726.
- A. M. Somov and R. V. Kabetov, Design of Antenna-Feeder Devices, A. M. Somov, Ed., Moscow: Goryachaya liniya – Telekom, 2015. (In Russ.)
- A. M. Somov, Propagation of Radio Waves and Antennas of Satellite Communication Systems. Moscow: Goryachaya liniya – Telekom, 2016. (In Russ.)
- A. A. Filonova, Ed. Microwave Devices and Antennas. Moscow: INFRA-M, Krasnoyarsk: Sib. feder. un-t, 2017. (In Russ.)
- C. A. Balanis, Antenna Theory: Analysis and Design, 3rd ed. Hoboken: John Wiley & Sons, 2005.
- T. A. Milligan, Modern Antenna Design, 2nd ed. Hoboken: John Wiley & Sons, 2005.
- J. L. Volakis, Antenna Engineering Handbook, 4th ed. New York: McGraw Hill, 2007.
- S. Drabowitch, A. Papiernik, and H. Griffiths, Modern Antennas. New York: Springer, 2005.
- V. A. Kozlov and M. M. Ivoylova, “Application of multilevel modeling methods in the design of radio-frequency devices of radio-engineering systems,” Physics of Wave Processes and Radio Systems, vol. 20, no. 3, pp. 64–70, 2017, url: https://journals.ssau.ru/pwp/article/view/7085. (In Russ.)
- S. I. Boychuk and V. I. Yukhnov, “Methods for creating and testing multi-band antenna-waveguide paths,” Physics of Wave Processes and Radio Systems, vol. 26, no. 3, pp. 52–58, 2023, doi: https://doi.org/10.18469/1810-3189.2023.26.3.52-58. (In Russ.)
- D. D. Gabriel’yan et al., “Receiving and transmitting feed of reflector antennas for satellite communication systems,” Physics of Wave Processes and Radio Systems, vol. 25, no. 2, pp. 83–90, 2022, doi: https://doi.org/10.18469/1810-3189.2022.25.2.83-90. (In Russ.)
- S. I. Boychuk and D. Ya. Razdorkin, “Antenna-waveguide devices with a single horn for multi-band antenna systems,” Radiotekhnika, vol. 83, no. 7 (9), pp. 202–208, 2019, url: https://www.elibrary.ru/item.asp?id=41117354. (In Russ.)
- A. M. Somov and R. V. Kabetov, Multibeam Mirror Antennas: Geometry and Analysis Methods. Moscow: Goryachaya liniya – Telekom, 2021. (In Russ.)
Supplementary files






