Problems of precipitation treatment in closed water management systems of industrial enterprises
- Authors: Aksenov V.I.1, Nichkova I.I.1, Ushakova L.I.1
-
Affiliations:
- Ural Federal University named after the first President of Russia B.N. Yeltsin
- Issue: Vol 14, No 3 (2024)
- Pages: 35-40
- Section: WATER SUPPLY, SEWERAGE, CONSTRUCTION SYSTEMS FOR PROTECTION OF WATER RESOURCES
- URL: https://medbiosci.ru/2542-0151/article/view/271365
- DOI: https://doi.org/10.17673/Vestnik.2024.03.04
- ID: 271365
Cite item
Full Text
Abstract
The article is devoted to solving urgent problems of creating and improving closed water management systems of industrial enterprises. An overview and detailed analysis of the implementation of the federal program “Waste” in the existing regional centers of the Russian Federation is provided. During the analysis, the authors identified and solved the following tasks: justification of the need for the creation of closed water management systems (ZSVH); determination of the subject composition required for the development of SPM; selection of process diagrams and corresponding equipment. The article illustrates the experience of implementing the federal program “Waste” in various regions of the Russian Federation, which testifies to the cooperation of enterprises where industrial waste is generated with enterprises where it is processed and used as raw materials or disposed of. Based on the consideration of the types of industrial effluents and the directions of activities of enterprises, the authors came to the conclusion about the advisability of special treatment of industrial effluents before disposal directly at the site of their formation to obtain a dried final product, which should be carried out in accordance with regulatory requirements in the field of waste management.
Full Text
В настоящее время развитие водного хозяйства промышленных предприятий идет путем создания на них замкнутых систем водного хозяйства (ЗСВХ) [1–5]. В результате внедрения таких систем: 1) значительно сокращается потребление свежей воды, так как вся вода циркулирует в оборотных системах, т. е. создаются замкнутые циклы водопользования; 2) уменьшается загрязнение окружающей природной среды, так как отходы систем водного хозяйства (под которыми подразумеваются, прежде всего, образующиеся при обработке промышленных стоков различные осадки) поступают на утилизационную переработку и в дальнейшем используются в народном хозяйстве.
При разработке ЗСВХ промышленных предприятий необходимо решить следующие основные задачи.
Во-первых, должна появиться объективная необходимость создания ЗСВХ промышленных предприятий. При этом руководство любого промышленного предприятия должно само «захотеть» и начать создавать у себя такую систему. Насильно внедрять эту систему не получается [6].
Во-вторых, необходимо определить состав команды разработчиков, в которую должны входить инженеры-водники, строители, механики, экономисты и, по необходимости, другие специалисты. То есть при разработке и внедрении ЗСВХ промышленных предприятий участвуют заказчик (предприятие), научно-исследовательские, проектные, строительно-монтажные и пусконаладочные организации.
В-третьих, следует разработать новые технологические решения по обработке различных промышленных стоков (травильных стоков, маслосодержащих стоков, взвесьсодержащих стоков и, главное, поверхностных стоков с промышленной площадки завода), а также осуществить подбор необходимого оборудования, материалов и реагентов.
В-четвертых, надо решить наиболее сложную и дорогостоящую проблему: обработку осадков промышленных сточных вод, на которую приходится около 70 % всех затрат очистного комплекса.
Получаемые осадки являются отходами производства и не могут без специальной обработки направляться на дальнейшую утилизацию [7–9]. Этот процесс называется обращение с отходами, в данном случае – с осадками. В результате осадки должны быть переработаны непосредственно на промпредприятии с получением высушенного продукта. Органосодержащие осадки (например, маслосодержащие) должны быть уничтожены на установке сжигания.
Напомним, что обращение с осадками – это деятельность, в процессе которой они образуются, а также деятельность по сбору, использованию, обезвреживанию и транспортированию осадков. Здесь же осуществляется их паспортизация. Одновременно проводится правовое регулирование в области обращения с осадками.
Разработаны и внедрены основные принципы государственной политики в области обращения с осадками. Здесь основное внимание уделено охране здоровья человека, поддержанию или восстановлению благоприятного состояния окружающей природной среды и сохранению биологического разнообразия.
Свойства осадков определяются составом входящих в них компонентов. Осадки могут разделяться по составу на три категории: минеральные, органические и смешанные. Огромное значение имеет фазово-дисперсионный состав веществ осадка. Основной операцией обработки является их обезвоживание. Осадки условно разделяются на три вида по их водоотдаче: хорошо-, средне- и труднофильтруемые. Первый вид – преимущественно кристаллические либо крупные аморфные частицы, второй вид – мелкокристаллические либо мелкие минеральные безводные аморфные частицы. Обезвоживание таких осадков проблем не создает, так как достаточно давно и надежно отработан процесс их обезвоживания. Третий вид – мелкодисперсные частицы, сильнообводненные хлопьевидные частицы (например гидроксиды металлов), коллоидные растворы и др., но прежде всего – смеси этих компонентов. Осадки сточных вод практически всегда представляют собой полидисперсные системы, в которых именно мелкие фракции делают осадок труднофильтруемым. Комплексным показателем, определяющим фильтровальные характеристики таких осадков, является величина удельного сопротивления осадка. Но для выбора технологии обработки этих осадков на практике используют и другие показатели – прежде всего скорость осаждения, а также плотность, величину сжимаемости, предел прилипания.
Процесс обезвоживания осадков является, как правило, многоступенчатым. Он включает в себя операции кондиционирования осадка, его обезвоживание, транспортировку, утилизацию или складирование. Оптимальное решение узла обезвоживания может быть найдено только при рассмотрении его как единой системы, с учетом взаимосвязи технико-экономических параметров его отдельных процессов и сооружений. При этом суммарные затраты по всей схеме обезвоживания должны быть минимальными.
Справедливо считается, что обезвоженные осадки должны быть утилизированы. В данном случае под утилизацией понимают любую полезную обработку осадков с целью их дальнейшего использования, складирования и уничтожения. Конечно, оптимальным решением проблемы была бы утилизация, но осадки – это не кондиционное сырье, а постоянно меняющаяся продукция, часто достаточно токсичная, агрессивная, пожароопасная. Поэтому подходы к проблеме обработки осадков должны строиться на том, что эвакуация необработанных осадков чрезвычайно опасна для принимающей их окружающей среды.
В промышленности образуется огромное количество разнообразных осадков. Перечислить эти осадки и методы их обработки ‒ трудновыполнимая задача.
Еще в 1996 году была принята Федеральная программа «Отходы», по которой на работы по утилизации осадков были выделены значительные ресурсы из всех источников, в том числе из федерального бюджета. В программе было предусмотрено создание нескольких региональных центров по переработке отходов – в Перми, Первоуральске, Калуге, Москве и других городах России. Однако до сих пор реальные результаты неудовлетворительные. В этой работе субъекты федерации должны рассчитывать только на свои силы. Поэтому появились местные программы переработки отходов (Екатеринбург, Уфа и др.), в которых каждый промузел ориентируется на подходящее для своих условий решение.
Имеется весьма интересный опыт, накопленный в Москве, которым постоянно пользуются [10]. По решению правительства города создано и функционирует Московское государственное унитарное предприятие «Промотходы», состоящее из следующих подразделений:
- техническая инспекция;
- управление рекультивацией и эксплуатацией полигонов;
- групповые очистные сооружения промышленной канализации;
- опытное производство по переработке отходов машиностроительной промышленности;
- отдел учета, сбора и переработки ртутьсодержащих отходов;
- отдел вторичных материальных ресурсов;
- отдел координации и перспективного развития;
- центр экологических проектов и программ.
Основными направлениями деятельности предприятия являются:
- создание общегородской системы централизованного удаления и переработки всех видов отходов промышленных предприятий Москвы и Московского региона;
- развитие системы экологического контроля, правового регулирования, нормативно-методического и информационного обеспечения обращения с отходами;
- координация работ, направленных на сокращение промышленных отходов города.
Для решения поставленных правительством Москвы задач и было создано МГУП «Промотходы». В нем имеется специализированное автотранспортное предприятие городской системы сбора промышленных отходов и вторичных материальных ресурсов для их дальнейшей переработки. МГУП «Промотходы» является также соучредителем различных экологических ассоциаций предприятий – переработчиков промышленных и бытовых отходов, таких как агентство «Ртутьсервис», в состав которого входят организации, специализирующиеся на решении проблем ртутной опасности; «Вторэкоиндустрия», разрабатывающая и внедряющая технологии использования вторичных материальных ресурсов и включающая в себя предприятия по их сбору и переработке.
Но проблема – кто должен перерабатывать образующиеся осадки ‒ весьма непроста. Естественно, осадки – это часть технологического процесса (как и все отходы), и полную ответственность за них несет предприятие, на котором они образовались. Однако практически всегда переработка осадков на самом предприятии – дело «непрофильное», в котором само предприятие никак не заинтересовано. Наглядный пример – переработка гальванических стоков на машиностроительном заводе. Поэтому всегда эту проблему переработки необходимо решать отдельно, и здесь предприятиям требуется помощь. В противном случае действующий завод образующиеся осадки (отходы) все равно будет куда-то «пристраивать», что на самом деле означает в лучшем случае накопление их на своей площадке, в худшем – неконтролируемое «размещение» на местности. В настоящее время складывается следующая схема переработки: предприятие накапливает и подготавливает свои отходы (нейтрализует, корректирует, обезвоживает, сушит и др.) для их транспортировки к месту переработки. Наилучший вариант – когда подготовленные отходы строго по графику забираются у предприятия организацией-переработчиком. Предприятием-переработчиком может быть цементный завод либо другое предприятие стройиндустрии. Эту роль может выполнять и само предприятие (которое обычно этим и занимается) или любое предприятие, основная технология или очистные сооружения которого готовы принимать подготовленные осадки (отходы).
Так, установка Верх-Исетского завода в Екатеринбурге традиционно принимает жидкие неутилизируемые отходы почти от тридцати промышленных предприятий города для уничтожения маслоотходов методом сжигания. Следует отметить, что практика огневого уничтожения промышленных и бытовых отходов пополнилась в последнее время новыми технологическими решениями. Кроме этого, в городе функционирует муниципальное предприятие по переработке промышленных отходов. В его состав входит цех по переработке ртутьсодержащих отходов (ламп, светильников и др.), участок хранения и переработки особо опасных промышленных отходов; планируется организовать цех по переработке жидких отработанных концентрированных отходов (электролитов, растворов, элюатов и пр.).
В других промышленных центрах Российской Федерации также функционируют различные природоохранные структуры. Так, в Челябинске имеется Методический центр по экологии и природопользованию, который в том числе занимается разработкой нормативно-технической и организационно-правовой документации по экологической безопасности.
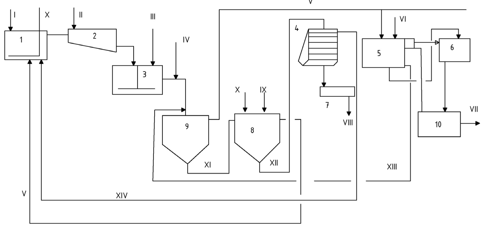
В качестве примера приведем технологическую схему обработки осадков, образующихся при очистке сернокислых железосодержащих промывных вод травильных отделений [11].
Технологическая схема очистки и повторного использования кислых железосодержащих промывных вод травильных отделений: 1 – накопитель-уcредитель; 2 – смеситель; 3 – камера хлопьеобразования; 4 – фильтр-пресс; 5 – фильтр; 6 – насосная станция; 7 – сушилка СВЛ; 8 – камера получения магнетита; 9 – отстойник; 10 – резервуар очищенной воды; I – промывные воды; II – щелочь; III – затравка; IV – флокулянт; V – осветленная вода; VI – вода для подпитки системы; VI I – очищенная вода на деминерализационную установку и в производство; VIII – сухой осадок на утилизацию или в отвал; IX – пар; X – воздух; XI – осадок; XII – уплотненный магнетитовый осадок; XIII – вода от промывки фильтра; XIV – фильтрат
Technological scheme for purification and reuse of acidic iron-containing wash water from pickling departments:1 – equalization tank; 2 – mixer; 3 – flocculation chamber; 4 – filter press; 5 – filter; 6 – pumping station; 7 – dryer; 8 – magnetite production chamber; 9 – settling tank; 10 – cleaning water tank; I – washing waters; II – alkali; III – seed; IV – flocculant; V – clarified water; VI – water for the make-up system; VI I – purified water for the demineralization plant and in production; VIII – dry sludge for disposal or disposal; IX – steam; X – air; XI – sediment; XII – magnetite sludge; XIII – water from filter washing; XIV – filter
Технологическая схема обработки промывных вод по замкнутому циклу приведена на рисунке и включает следующие процессы: нейтрализацию промывных вод 5 %-м известковым молоком до рН = 9‒10; добавление (при необходимости) в нейтрализованный сток флокулянта (ПАА, «Праестол» и др.) и затравки активного гипса; отстаивание обработанной воды в вертикальных непрерывнодействующих отстойниках; разбавление (при необходимости) и доочистку осветленной воды на кварцевых фильтрах. После такой обработки вода сразу направляется на повторное использование (если возможно) или подвергается обессоливанию (частичному или полному).
После отстаивания объем образующегося осадка составляет около 28 % от объема обработанного стока. В осадок поступает гипс и гидроксид железа.
Кроме того, технологическая схема предусматривает получение из Fe(OH)2 магнетитового осадка, для чего осадок из отстойников собирается в камере получения магнетита, нагревается до 65–70 оС, далее в камеру добавляется известковое молоко до получения рН = 10,5–11,0, после чего в нагретый осадок для окисления железа подается воздух в течение 35–40 мин. Полученный так называемый «черный осадок» (водный магнетит) отстаивается в течение одного часа.
Объем отстоявшегося осадка составляет около 1/3 части от исходного; его собирают и подают на механическое обезвоживание.
В осадок переходят имеющиеся в исходной воде: взвешенные вещества – 0,1 кг/м3 (всего 2 кг/ч), нефтепродукты, собирающиеся на гидроксидах, – 0,01 кг/м3 (всего 0,2 кг/ч) и весь флокулянт и затравка, если мы их добавляем.
В качестве аппаратов для механического обезвоживания полученного труднофильтруемого осадка могут быть использованы камерные фильтр-прессы (например, рамные), вакуум-фильтры со сходящим полотном, сепараторы. В каждом случае подбор производится после проведения необходимых лабораторных исследований.
После обезвоживания осадок влажностью около 75 % высушивается, что предлагается сделать с использованием вальцеволенточной сушилки. Высушенный осадок складируется и далее направляется на цементный завод в качестве 3 %-й добавки к исходному сырью.
Приведем другой пример [12]. При обработке стоков горно-обогатительных комбинатов, в зависимости от содержания ионов тяжелых металлов и особенно сульфатов, образуются осадки трех типов: на первом этапе нейтрализации известковым молоком, отстаивания и механического обезвоживания получаемых осадков в них содержатся гидроксиды ионов тяжелых металлов (Cu, Ni, Zn, Fe и др.) и гипс. При перещелачивании для дальнейшего удаления сульфатов в осадке содержится гипс (до 99 %) для удаления избытка извести путем рекарбонизации в осадке образуется до 99,9 % карбоната кальция. Первый осадок утилизируется в производстве цемента; из второго осадка по известной технологии легко получается строительный гипс; третий осадок – готовый алебастр.
Выводы
При разработке замкнутых систем водного хозяйства промышленных предприятий наиболее сложной и дорогостоящей проблемой является обработка осадков промышленных сточных вод, на которую приходится около 70 % всех затрат очистного комплекса. Получаемые осадки являются отходами производства и не могут без специальной обработки направляться на дальнейшую утилизацию. Технология обработки осадков является, как правило, многоступенчатой и включает в себя операции кондиционирования осадка, его обезвоживания, транспортировку, утилизацию или складирование. Осадки, как и все отходы, являются частью технологического процесса, и полную ответственность за них несет предприятие, на котором они образовались. При обезвоживании из осадка выделяется вода (фильтрат), повторно используемая в производстве. Обезвоженный нейтральный осадок используется в качестве добавки, например при производстве строительных материалов.
About the authors
Valentin Iv. Aksenov
Ural Federal University named after the first President of Russia B.N. Yeltsin
Author for correspondence.
Email: aksvi@bk.ru
PhD of Engineering Sciences, Associate Professor, Professor of the Water Management and Water Technology Chair
Russian Federation, 620002, Ekaterinburg, Mira st., 17Irina Iv. Nichkova
Ural Federal University named after the first President of Russia B.N. Yeltsin
Email: nii.7@mail.ru
PhD of Chemistry, Associate Professor, Associate Professor of the Water Management and Water Technology Chair
Russian Federation, 620002, Ekaterinburg, Mira st., 17Lyudmila I. Ushakova
Ural Federal University named after the first President of Russia B.N. Yeltsin
Email: light_uli@mail.ru
PhD of Engineering Sciences, Associate Professor of the Water Management and Water Technology Chair
Russian Federation, 620002, Ekaterinburg, Mira st., 17References
- Aksenov V. I., Galkin Yu. A., Ladygichev M. G. Vodnoe hozjajstvo promyshlennyh predprijatij: sprav. izd. Kn. 2 [Water facilities of industrial enterprises: ref. ed. Kn. 2]. Moscow, Heating Engineer, 2005. 432 p.
- Panagopoulos A. Brine management (saline water & wastewater effluents): Sustainable utilization and resource recovery strategy through Minimal and Zero Liquid Discharge (MLD & ZLD) desalination systems. Chemical Engineering and Processing-Process Intensification. 2022. V. 176. P. 108944. doi: 10.1016/j.cep.2022.108944
- Zueva S. B. [et al.]. Zero-liquid discharge treatment of wastewater from a fertilizer factory. Sustainability. 2020. V. 12. N. 1. P. 397. doi: 10.3390/su12010397
- Butko D.A. Theoretical aspects of sludge treatment schemes. Gradostroitel’stvo i arhitektura [Urban Construction and Architecture], 2023, vol. 13, no. 4, pp. 4–10. (in Russian) doi: 10.17673/Vestnik.2023.04.01
- Kichigin V.I., Yudin A.A. Experimental and Statistical Models Moisture Release of the Mixture Treated with Reagents Raw Sludge and Compacted Active Sludge. Gradostroitel’stvo i arhitektura [Urban Construction and Architecture], 2024, vol. 14, no. 1, pp. 4–11. (in Russian) doi: 10.17673/Vestnik.2024.01.01
- Tsarev N.S., Aksenov V.I. Problems of implementation of the best available technologies at industrial enterprises. Chernaja metallurgija. Bjulleten’ nauchno-tehnicheskoj i jekonomicheskoj informacii [Ferrous metallurgy. Scientific, technical and economic information bulletin], 2019, vol. 75, no. 3, pp. 373‒378. (in Russian) doi: 10.32339/0135-5910-2019-3-373-378
- Aksenov V. I., Tsarev N. S., Yasnitskaya K. V. Treatment of the Combined Sludges of Machine Factories. Procedia Engineering. 2016. V. 150. P. 2405‒2408. doi: 10.1016/j.proeng.2016.07.302
- Ksenofontov B. Engineering problems of sewage sludge dehydration. Jekologija i promyshlennost’ Rossii [Ecology and industry of Russia], 2018, vol. 22, no. 9, pp. 4‒7. (in Russian) doi: 10.18412/1816-0395-2018-9-4-7
- Janzen O. V. Selection of efficient waste water sludge disposal technology. Prirodoobustrojstvo [Environmental Engineering], 2020, no. 5, pp. 117–123. (in Russian) doi: 10.26897/1997-6011-2020-5-117-123
- Ivanov V.V., Kochurov A.V., Samatov A.V. New system of operational accounting in the field of hazardous waste management in Moscow. Jekologija i promyshlennost’ Rossii [Ecology and industry of Russia], 2006, no. 7, pp. 20‒21. (in Russian)
- Balakirev V.F. Obrabotka agressivnyh promyshlennyh stokov [Treatment of aggressive industrial effluents]. Moscow, RAN, 2019. 115 p.
- Varaeva E.A., Aksenov V.I. Water management of mining and processing plants: problems and solutions. Water Magazine. 2016. N 1. P. 28–33.
Supplementary files



