Justifying the Operation Parameters of a Robotic Cassette Loading Device of the Carousel Type for a Selection Seeder
- Authors: Chulkov A.S.1, Chaplygin M.E.1, Shaykhov M.M.1
-
Affiliations:
- Federal Scientific Agroengineering Center VIM
- Issue: Vol 34, No 4 (2024)
- Pages: 549-562
- Section: Technologies, Machinery and Equipment
- Submitted: 03.09.2024
- Accepted: 04.09.2024
- Published: 23.12.2024
- URL: https://medbiosci.ru/2658-4123/article/view/262906
- DOI: https://doi.org/10.15507/2658-4123.034.202404.549-562
- EDN: https://elibrary.ru/dxpwfr
- ID: 262906
Cite item
Full Text
Abstract
Introduction. The development and implementation of automated and robotic machines and devices for performing works on selection and seed production of grain and other crops creates conditions for increasing productivity and reducing labor intensity of work and contributes to increasing the production volume of domestic crop seeds. For sowing crops at the 2nd stage of selection work, there are used cassette seeders, which have special loading devices for feeding cassettes with seeds divided into portions to autonomous seeding units, the number of which corresponds to the number of cells in the cassette. The robotic cassette loading device of selection seeders is designed for successive movement of cassettes with seeds to the seeding units and for feeding cassette blocks to the working area according to a specified program when performing the technological process of sowing on seed plots for breeding grain, leguminous and other crops. In this case, there must be ensured strict coordination of the robotic cassette loading device and seeder seeding units operation and for this it is necessary to justify the engineering parameters of the robotic cassette loading device taking into account its design.
Aim of the Study. The study is aimed at analyzing the robotic cassette loading device operation in the interaction system between the seeder working parts during the technological process of sowing crops on selection breeding plots and justifying the parameters of the robotic cassette loading device of the carousel type for loading the selection seeder seeding units.
Materials and Methods. To determine the parameters of the robotic cassette loading device, there were used physical and mathematical dependencies describing the operation of the robotic cassette loading device in various modes during selection sowing of grain and other crops at the second stage of work.
Results. There were substantiated the parameters of the robotic cassette loading device of the carousel type for two operating modes: feeding cassettes in the working area to the discharge outlets of the work table and feeding a block of cassettes into the working area. There were calculated parameters of the manipulator mechanisms. For the actuator moving the cassettes, the minimum force is 7.2 N, the rod length is 700 mm, the rod speed is 60 mm/s, and for the electric motor rotating the robotic cassette loading device moving platform, the rotation frequency of the output shaft is 10 r/pm, the minimum required power on the output shaft of the moving platform drive is 55.7 W.
Discussion and Conclusion. There were determined the engineering parameters of the robotic cassette loading device of the carousel type for loading the seeding units of a selection seeder at the 2nd stage of selection work. The calculation of the cassette feed speed of 0.033 m/s during the main sowing operation was carried out for the initial parameters: the seeder operating speed of 3.0 km/h, the plot length of 1 m and the length of the inter-tier path 0.5 m. For the cassette block feed mode, there was calculated the angular velocity of rotation of the moving platform (1.05 radians per second), at which the cassette block feed will take 1 second.
Full Text
Введение
Для выполнения работ в селекции и семеноводстве зерновых и других культур в сельскохозяйственном производстве осуществляется создание и распространение автоматизированных и роботизированных машин и устройств, что приводит к повышению производительности и снижению трудоемкости работ, способствует наращиванию объемов производства отечественного посевного материала. Разработка и применение новых селекционных сеялок с элементами роботизации технологического процесса должны обеспечить более качественное выполнение посева зерновых и других культур в селекционных и семеноводческих питомниках, уменьшение трудоемкости посева делянок [1–3].
Кассетные сеялки применяются для посева культур на 2-м этапе селекционных работ. Они имеют специальные загрузочные устройства для подачи кассет с разделенным на порции высеваемым материалом (семенами) к автономным высевающим аппаратам, число которых соответствует числу ячеек в кассете и общему числу рядков на делянке. Роботизированное кассетное загрузочное устройство (РКЗУ) селекционных сеялок предназначено для последовательного перемещения кассет с семенным материалом к высевающим аппаратам сеялки и подачи блоков кассет в рабочую зону по заданной программе при выполнении технологического процесса посева на делянках селекции зерновых, зернобобовых и других культур.
Целью исследования является анализ работы РКЗУ карусельного типа для загрузки высевающих аппаратов селекционной сеялки в системе взаимодействия рабочих органов сеялки при выполнении технологического процесса посева зерновых и других культур на селекционных делянках, а также обоснование параметров РКЗУ для основных режимов его работы.
Обзор литературы
На 2-м этапе селекции зерновых и зернобобовых культур для выполнения технологии посева применяют кассетные селекционные сеялки с порционными высевающими аппаратами автономного высева [4–6]. В конструкции указанных аппаратов применяется конус для равномерного распределения подаваемой в устройство порции семян вдоль его основания. При выполнении посева каждая порция семян равномерно распределяется вдоль отдельного рядка засеваемой делянки. Загрузка семян в конусные высевающие аппараты осуществлялась при помощи кассетного загрузочного устройства, перестановку блоков кассет в которых осуществлял оператор вручную [7–9]. Для загрузки высевающих аппаратов семенами предложено применять РКЗУ карусельного типа, что позволит повысить производительность сеялки по сравнению с ранее применявшимися сеялками с кассетным загрузочным устройством и снизить трудоемкость за счет сокращения ручного труда при работе РКЗУ [10–12].
РКЗУ может быть интегрировано как в отечественные кассетные сеялки (типа СКС-6-10, CCCэ-6 и др.1), так и в сеялки зарубежной разработки компаний Wintersteiger Ag (Австрия), Haldrup (Германия) и др. [13–15].
Материалы и методы
Обоснование параметров РКЗУ карусельного типа провели с использованием физико-математического аппарата [16–18].
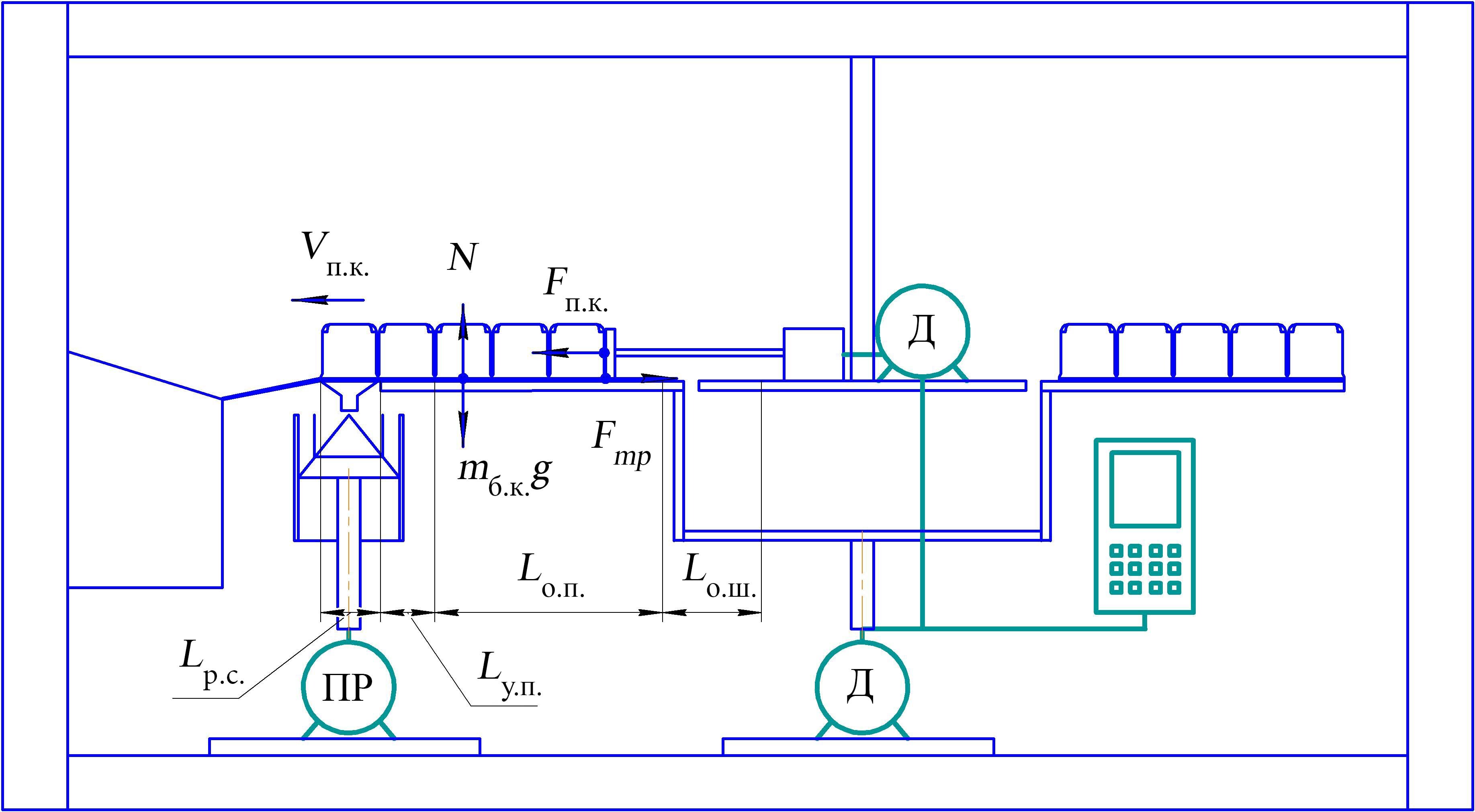
На основе принципиальной схемы (рис. 1) устройства по патенту РФ на изобретение № 2806909 разработаны алгоритм работы РКЗУ (рис. 2) и схемы для расчета параметров РКЗУ для двух режимов его работы (рис. 3, 4) [14].
Конструкционно-технологическая схема РКЗУ карусельного типа разработана в соответствии с ГОСТ Р 60.0.0.4-2019/ИСО 8373:20122 и ОСТ 46 73-783. При разработке схемы устройства применили структурный подход, основанный на разбиении роботизированного устройства на блоки по функциональному признаку, когда каждый блок выполняет отдельную функцию4.
Результаты исследования
Роботизированное кассетное устройство для загрузки высевающих аппаратов предназначено для установки на селекционную сеялку с целью посева зерновых, зернобобовых и других культур на 2-м этапе селекционных работ [9; 14; 15]. Согласно ОСТ 46 73-78 на данном этапе работ длина делянки Lд составляет от 1 до 5 м, длина межъярусной дорожки Lмя – не более 2 м.
Схема устройства по патенту РФ на изобретение № 2806909 «Роботизированное кассетное загрузочное устройство карусельного типа селекционной сеялки» [14] представлена на рисунке 1.
РКЗУ карусельного типа работает в двух режимах в соответствии с алгоритмом (рис. 2):
– режим подачи кассет в рабочей зоне к выгрузным отверстиям рабочего стола (поступательное движение кассет);
– режим подачи блока кассет в рабочую зону (вращательное движение подвижной платформы с установленными на ней блоками кассет).
Определение конструктивно-технологических параметров для режима подачи кассет в рабочей зоне к выгрузным отверстиям. Схема для расчета параметров подачи кассет к выгрузным отверстиям представлена на рисунке 3.
Р и с. 1. Принципиальная схема РКЗУ карусельного типа (вид сбоку и сверху): 1 – кассета с ячейками для высеваемого материала; 2 – высевающий аппарат; 3 – направляющая пластина; 4 – кассетный блок; 5 – блок управления; 6 – рама; 7 – центральная неподвижная платформа; 8 – внешняя подвижная платформа; 9 – актуатор; 10 – электродвигатель привода актуатора; 11 – рабочая зона перемещения кассет; 12 – электродвигатель привода внешней подвижной платформы; 13 – контейнер для сбора пустых кассет; 14 – рабочий стол с выгрузными отверстиями; 15 – наклонный лоток для спуска пустых кассет; 16 – привод высевающего аппарата
F i g. 1. Schematic diagram of a carousel-type robotic cassette loading device (RCLD) (top and side views): 1 – cassette with cells for the material to be sown; 2 – sowing device; 3 – guide plate; 4 – cassette block; 5 – control unit; 6 – frame; 7 – central fixed platform; 8 – external movable platform; 9 – actuator; 10 – actuator drive electric motor; 11– operation area for moving cassettes; 12 – electric motor for driving the external moving platform; 13 – container for collecting empty cassettes; 14 – work table with discharge outlets; 15 – inclined tray for lowering empty cassettes; 16 – sowing device drive
Примечание: Д – электродвигатель; ПР – привод.
Note: Д – electric motor; ПР – drive.
Источник: рисунок составлен авторами статьи по материалам патента на изобретение № 2806909 [14].
Source: the diagram is compiled by the authors of the article based on the materials of the patent for invention No. 2806909 [14].
Р и с. 2. Алгоритм работы РКЗУ карусельного типа
F i g. 2. Algorithm of operation of a RCLD of a carousel type
Источник: здесь и далее рисунки составлены авторами статьи.
Source: hereinafter in this article the diagrams are compiled by the authors of the article.
Р и с. 3. Схема для расчета параметров подачи кассет к выгрузным отверстиям
F i g. 3. Scheme for calculating the parameters for feeding cassettes to the discharge autlets
Операцию подачи кассет в рабочей зоне к выгрузным отверстиям разделили на три: основную и две вспомогательных.
Первая вспомогательная операция предшествует началу посева и выполняется до движения сеялки по делянке, при этом должно быть обеспечено перемещение кассет штоком актуатора:
Lв1 = Lо.ш. + Lу.п.+ Lр.с.,
где Lо.ш. – длина перемещения штока актуатора от исходного положения в пределах центральной неподвижной платформы до начала рабочей зоны, равная величине его отвода от начала рабочей зоны до исходного положения во избежание столкновения со следующим подаваемым в рабочую зону блоком кассет, Lо.ш. ≥ 100 мм; Lу.п. – длина переходного участка платформы между направляющей пластиной и рабочим столом, Lу.п. ≤ 50 мм; Lр.с. – длина рабочего стола с выгрузными отверстиями, Lр.с.= 225 мм. Примем Lв1 = 100 + 50 + 225 = 375 мм.
Основная операция подачи кассет в рабочей зоне к выгрузным отверстиям, под усилием штока актуатора, происходит во время прохождения сеялкой нескольких делянок и межъярусных дорожек. При этом крайняя, контактирующая со штоком, кассета перемещается во время операции посева на расстояние:
Lо.п.= B · m,
где B – ширина кассеты, В = 60 мм = 0,06 м; m – количество кассет в блоке для представленной конструкции, m = 5 шт. Тогда Lо.п.= 60 · 5 = 300 мм.
Вторая вспомогательная операция включает в себя возврат штока актуатора в исходное положение перед подачей следующего блока кассет с семенами. При этом шток перемещается на величину:
Lв2 = Lр.с. + Lу.п. + Lо.п + Lо.ш.. (1)
По формуле (1): Lв2 = 225 + 50 + 300 + 100 = 675 мм.
Необходимая длина выдвижения штока Lш определяется величиной Lв2 = 675 мм и расположением корпуса актуатора на неподвижной платформе. Приняли Lш = 700 мм.
Оценка усилия на передвижение кассет по направляющей пластине и другим элементам конструкции РКЗУ. При выполнении основной операции подачи кассет с семенами в рабочей зоне к выгрузным отверстиям кассеты скользят по направляющей пластине и далее по участкам подвижной платформы и рабочего стола.
Необходимое усилие Fп.к., H, на передвижение кассет можно определить с помощью оценки силы трения Fтр, Н, скольжения по формуле:
Fп.к. ≈ Fтр = μABS ∙N, (2)
где μABS – коэффициент трения скольжения (материал кассет, направляющих пластин, подвижной платформы РКЗУ и рабочего стола – ABS-пластик; приняли μABS = 0,54); N – нормальная реакция опоры, H:
N = mб.к. ∙ g, (3)
где mб.к. – масса пяти загруженных семенами кассет, mб.к. = 1,36 кг; g – ускорение свободного падения, g ≈ 9,81 м/с2.
Из формулы (2), с учетом (3), определили оценку усилия на передвижение кассет с семенами при их подаче к выгрузным отверстиям: Fп.к. ≈ 7,2 Н.
Определение необходимой скорости подачи кассет при непрерывном движении по направляющей пластине к выгрузным отверстиям рабочего стола. Указанная величина должна быть согласована с рабочей скоростью движения сеялки по делянке и межъярусной дорожке и работой высевающего аппарата.
Учитывали, что рабочая скорость движения сеялки vс по делянке варьируется (для сеялки СКС-6-10 рекомендуемая скорость 1,15 км/ч согласно ТУ 46-16-466-83, для сеялки СССэ-6 – до 3,0 км/ч) [8]. Приняли указанные значения скоростей для дальнейших исследований конструктивно-технологических параметров РКЗУ карусельного типа.
Выполнили расчет скорости подачи кассет для значений исходных параметров: минимальной длины делянки Lд = 1 м (согласно ОСТ 46 73-78); длины межъярусной дорожки Lмя = 0,5 м; максимальной рабочей скорости движения сеялки vс = 3,0 км/ч ≈ 0,83 м/с. При большей длине делянок и межъярусных дорожек и меньшей рабочей скорости движения сеялки во время выполнения основной операции посева для обеспечения работы РКЗУ на посеве 2-го этапа селекционных работ (согласно ОСТ 46 73-78) скорость перемещения штока актуатора (подачи кассет) может быть меньше.
Параметры работы высевающего аппарата сеялки и подачи кассет РКЗУ должны быть согласованы по времени. Время засева делянки:
tд = Lд / vс. (4)
При длине делянки Lд = 1 м по формуле (4) получили: tд = 1 / 0,83 ≈ 1,2 с.
Время прохождения сеялкой межъярусной дорожки:
tмя = Lмя / vс. (5)
При длине межъярусной дорожки Lмя = 0,5 м по формуле (5):
tмя = 0,5 / 0,83 ≈ 0,6 с.
Суммарное время засева делянки и прохождения сеялкой межъярусной дорожки:
tд.мя = tд + tмя. (6)
По формуле (6): tд.мя ≈ 1,2 + 0,6 = 1,8 с.
Скорость подачи кассеты во время основной операции подачи кассет в рабочей зоне к выгрузным отверстиям при прохождении сеялкой делянки и межъярусной дорожки:
vп.к.= B / tд.мя,
где В – длина пути прохождения кассеты к выгрузным отверстиям, равная ширине кассеты, В = 60 мм = 0,06 м. Тогда vп.к.= 0,06 / 1,8 = 0,033 м/с.
Выдвижение и возврат штока в исходное положение на вспомогательных операциях во время остановки сеялки необходимо выполнять максимально быстро, чтобы время остановки было минимальным. При этом скорость выдвижения и возврата штока vв.ш. на вспомогательных операциях должна удовлетворять условию:
vв.ш. ≥ vп.к.. (7)
Поэтому с учетом условия (7) для расчетов приняли vв.ш. = 60 мм/c. При этой скорости возврат штока в исходное положение при перемещении на Lв2 = 675 мм происходит за время tв.ш. ≈ 11,3 с.
Актуатор для перемещения кассет подбирается по следующим основным параметрам: усилию 7,2 Н; длине штока Lш = 700 мм; скорости выдвижения и возврата штока vв.ш. = 60 мм/с.
Определение параметров для режима подачи блока кассет в рабочую зону при вращении подвижной платформы РКЗУ карусельного типа. Усилие Fп сопротивления вращению подвижной платформы оценили по формуле:
Fп= µ·Nп , (8)
где μ – коэффициент трения стального вала электродвигателя в опоре, на которой закреплена подвижная платформа, μ = 0,3; Nп – нормальная реакция опоры подвижной платформы с установленными на ней блоками кассет с семенами, Н:
Nп = mп·g, (9)
где mп – масса подвижной платформы с установленными на ней блоками кассет с семенами, кг; mп = 30,0 кг; g – ускорение свободного падения, м/с2, g = 9,81 м/с2.
По формуле (8), с учетом (9), получили: Fп = 88,29 Н.
Схема для расчета параметров в режиме подачи блока кассет представлена на рисунке 4.
Р и с. 4. Схема для расчета параметров РКЗУ карусельного типа для режима подачи блока кассет при вращении подвижной платформы (вид сбоку и сверху)
F i g. 4. Scheme for calculating the parameters of a carousel-type RCLD for the feeding mode of a cassette block during rotation of the moving platform (top and side views)
По команде блока управления подвижная платформа должна начать вращение и переместить блоки кассет на один шаг – угол α = 60° (при равномерном распределении блоков кассет вдоль края подвижной платформы для шестиблочного РКЗУ карусельного типа).
Поворот платформы на один шаг необходимо выполнять максимально быстро, чтобы время остановки сеялки было минимальным. Приняли время подачи нового заполненного семенами блока кассет в рабочую зону tп.п. = 1 с. При этом частота выходного вала электродвигателя (вращения подвижной платформы) nп, об/с определяется по формуле:
nп = (tп.п.)–1 / 6. (10)
Получено по формуле (10): nп ≈ 0,167 об/с (соответствует 10 об/мин).
Угловая скорость на выходном валу привода ωп, с–1:
ωп = 2·π·nп. (11)
По формуле (11): ωп ≈ 2·3,14·0,167 ≈ 1,05 с–1.
Мощность на выходном валу привода подвижной платформы определяли по формуле:
Nпр = Мпр · ωп, (12)
где Mпр – крутящий момент на выходном валу привода, Н·м; ωп – угловая скорость вращения выходного вала привода (платформы РКЗУ), с–1.
Крутящий момент на выходном валу привода рассчитали по формуле:
Мпр = Fп·Rп, (13)
где Fп – усилие сопротивления вращению подвижной платформы, Н; Rп – внешний радиус подвижной платформы, м; Rп = 0,6 м.
По формулам (12) и (13) получили:
Mпр = 88,29·0,6 ≈ 53,0 Н·м;
Nпр = 53,0·1,05 ≈ 55,7 Вт.
По численному значению Nпр, по каталогу выбирается величина Nн – номинальная мощность электродвигателя, исходя из условия Nпр ≤ Nн.
Таким образом, рассчитаны параметры для электродвигателя, вращающего подвижную платформу РКЗУ с шагом 60°, – частота вращения вала 10 об/мин, угловая скорость 1,05 с–1.
Обсуждение и заключение
Определены конструкционно-технологические параметры РКЗУ карусельного типа для загрузки высевающих аппаратов селекционной сеялки на 2-м этапе селекционных работ. Проведен расчет скорости подачи кассет 0,033 м/с во время основной операции выполнения посева для исходных параметров – рабочей скорости движения сеялки 3,0 км/ч, длины делянки 1 м и длины межъярусной дорожки 0,5 м. Для режима подачи блока кассет определили угловую скорость вращения подвижной платформы, равную 1,05 с–1, при которой подача блока кассет будет происходить за 1 с. Рассчитаны параметры механизмов манипулятора: для актуатора, перемещающего кассеты, минимальное усилие 7,2 Н, длина штока 700 мм, скорость штока 60 мм/с; для электродвигателя, вращающего подвижную платформу РКЗУ, частота вращения выходного вала 10 об/мин, минимально необходимая мощность на выходном валу привода подвижной платформы 55,7 Вт.
1 Анискин В. И., Некипелов Ю. Ф. Механизация опытных работ в селекции, сортоиспытании и первичном семеноводстве зерновых и зернобобовых культур. М. : ВИМ, 2004. 200 с.
2 ГОСТ Р 60.0.0.4-2019/ИСО 8373:2012. Роботы и робототехнические устройства. Термины и определения. М. : Стандартинформ, 2019. 31 с. URL: https://meganorm.ru/Data/707/70723.pdf (дата обращения: 12.06.2024).
3 ОСТ 46 73-78. Рекомендации по применению терминов и определений в области механизации работ в селекции, сортоиспытании и первичном семеноводстве зерновых и зернобобовых культур. М. : Колос, 1979. 32 с.
4 Проектирование роботов и робототехнических систем : учебное пособие / В. Х. Пшихопов [и др.]. Ростов-на-Дону : Изд-во ЮФУ, 2014. 196 с.
Дополнительная информация
Конфликт интересов: авторы заявляют об отсутствии конфликта интересов.
Благодарности: авторы выражают признательность анонимным рецензентам.
Заявленный вклад авторов:
А. С. Чулков – формулирование основных целей и задач исследования, составление начального варианта статьи, формирование общих выводов.
М. Е. Чаплыгин – доработка текста и оформление материалов, анализ литературных источников, формирование общих выводов, итоговая доработка статьи.
М. М. Шайхов – методология, анализ литературных источников, формирование общих выводов, итоговая доработка статьи.
About the authors
Andrey S. Chulkov
Federal Scientific Agroengineering Center VIM
Email: andrei.chulkov@mail.ru
ORCID iD: 0009-0002-1178-451X
SPIN-code: 1726-9749
ResearcherId: JOZ-1910-2023
Cand.Sci. (Eng.), Leading Researcher of the Laboratory of Technologies and
Machines for Sowing and Harvesting Grain and Seeds in Breeding and Seed Production
Mikhail E. Chaplygin
Federal Scientific Agroengineering Center VIM
Email: misha2728@yandex.ru
ORCID iD: 0000-0003-0031-6868
SPIN-code: 2268-6927
Scopus Author ID: 57211741695
ResearcherId: AAZ-6056-2020
https://elibrary.ru/author_profile.asp?authorid=668532
Cand.Sci. (Eng.), Leading Researcher, Head of the Laboratory of Technologies
and Machines for Sowing and Harvesting Grain and Seeds in Breeding and Seed Production
Russian Federation, 5, 1st Institutskiy Proyezd, Moscow 109428
Marsel’ M. Shaykhov
Federal Scientific Agroengineering Center VIM
Author for correspondence.
Email: mars.shaihov@yandex.ru
ORCID iD: 0009-0008-9959-8474
SPIN-code: 1076-9502
Leading Specialist of the Laboratory of Technologies and Machines for Sowing
and Harvesting Grain and Seeds in Breeding and Seed Production
References
- Lobachevskiy Ya.P., Dorokhov A.S. Digital Technologies and Robotic Devices in the Agriculture. Agricultural Machinery and Technologies. 2021;15(4):6–10. (In Russ., abstract in Eng.) EDN: YFRZDV
- Izmaylov A.Yu. Smart Technologies and Robotic Means in Agricultural Production. Vestnik Rossijskoj Akademii Nauk. 2019;89(5):536–538. (In Russ., abstract in Eng.) https://doi.org/10.31857/S0869-5873895536-538
- Zhalnin E.V. Russian Seed Production – The Priority of Import Substitution. Selskiy Mechanizator. 2016;3. (In Russ., abstract in Eng.) Available at: https://selmech.msk.ru/316.html (accessed 17.04.2024).
- Nesmiyan A.Yu., Tsench Yu.S. Tendencies and Prospects for the Development of Domestic Machinery for Sowing Grain Crops. Agricultural Machinery and Technologies. 2018;12(3):45–52. (In Russ., abstract in Eng.) https://doi.org/10.22314/2073-7599-2018-12-3-45-52
- Tekushev A.Kh., Chaplygin M.E., Chulkov A.S., Shaykhov M.M. The Automated Technical Means in Sowing Equipment for Breeding and Seed Production of Agricultural Crops. Electrical Technology and Equipment in the Agro-Industrial Complex. 2022;69(3):49–55. (In Russ., abstract in Eng.) EDN: SEESLE
- Izmailov A.Yu., Evtyuchenkov N.E. Priority Appliances for Breeding and Primary Seed Production. Selskiy Mechanizator. 2017;3. (In Russ., abstract in Eng.) Available at: http://www.selmech.msk.ru/317.html (accessed 17.04.2024).
- Chulkov A.S., Shaykhov M.M., Chaplygin M.E., Tekushev A.Kh. Cassette Loading Units for Hanging Devices of Breeding Seeders. Electrical Technology and Equipment in the Agro-Industrial Complex. 2023;70(2):74–81. EDN: TUJELT
- Lavrov A., Smirnov I., Litvinov M. Justification of the Construction of a Self-Propelled Selection Seeder with an Intelligent Seeding System. MATEC Web of Conferences. 2018;224:05011. https://doi.org/10.1051/matecconf/201822405011
- Chulkov A.S., Shibryaeva L.S. Parameters of a Robotic Loading Device for Selection Seeder. Agricultural Machinery and Technologies. 2024;18(2):92–97. (In Russ., abstract in Eng.) https://doi.org/10.22314/2073-7599-2024-18-2-92-97
- Zhalnin E.V. Revive Breeding and Seed Production. Selskiy Mechanizator. 2014;7:4–5. (In Russ., abstract in Eng.) EDN: SVKVRH
- Lachuga Yu.F., Izmailov A.Yu., Lobachevsky Ya.P., Shogenov Yu.Kh. Scientific and Technical Results of Agro-Engineering Scientific Institutions for the Production of Main Groups of Agricultural Products. Machinery and Equipment for Rural Area. 2021;4(286):2–11. (In Russ., abstract in Eng.) EDN: LAQWUU
- Lobachevsky Ya.P. Scientific Support of Priority Technologies Agro-Industrial Complex of the Russian Federation. Vestnik Rossijskoj Akademii Nauk. 2024;94(3):275–282. (In Russ., abstract in Eng.) EDN: GFXGCD
- Lobachevsky Ya.P., Lachuga Yu.F., Izmailov A.Yu., Shogenov Yu.Kh. Innovative Achievements of Agricultural Engineering Scientific Institutions in the Context of the Development of Digital Systems in Agriculture. Machinery and Equipment for Rural Area. 2024;5(323):2–9. (In Russ., abstract in Eng.) EDN: IZLBHP
- Chulkov A.S., Shaikhov M.M., Chaplygin M.E. Robotic Cassette Loading Device of Carousel Type for Selection Seeder. Patent 2806909 Russian Federation. 2023 November 8. (In Russ., abstract in Eng.) EDN: GBKTEM
- Chulkov A.S., Shaikhov M.M. Conveyor-Type Robotic Cassette Loading Device for a Selection Seeder. Machinery and Equipment for Rural Area. 2024;6(324):20–22. (In Russ., abstract in Eng.) EDN: ZMIJSQ
- Yaropud V., Datsiuk D. By Improving Breeding Seeder Sowing Device Small Seeded Crops. Vibrations in Engineering and Technology. 2021;1:152–162. https://doi.org/10.37128/2306-8744-2021-1-15
- Beloev H., Borisov B., Аdаmchuk V., Petrychenko I. Theory of Movement of the Combined Seeding Unit. Agriculture and Agricultural Science Procedia. 2015;7:21–26. https://doi.org/10.1016/j.aaspro.2015.12.024
- Gudkov S.V., Sarimov R.M., Astashev M.E., Pishchalnikov R.Yu., Yanykin D.V., Simakin A.V., et al. Modern Physical Methods and Technologies in Agriculture. Physics-Uspekhi. 2024;194(2):208–226. (In Russ., abstract in Eng.) EDN: QINIEQ
Supplementary files























