Оперативный контроль мощностных показателей дизельных двигателей с топливной системой типа Common Rail
- Авторы: Неговора А.В.1, Сафин Ф.Р.1, Баширов Р.М.1, Корабельников С.К.2, Раков Н.В.3
-
Учреждения:
- Башкирский государственный аграрный университет
- Академия транспортных технологий
- Национальный исследовательский Мордовский государственный университет
- Выпуск: Том 33, № 2 (2023)
- Страницы: 192-206
- Раздел: Машиностроение
- Статья получена: 06.05.2025
- Статья одобрена: 16.05.2025
- Статья опубликована: 29.03.2023
- URL: https://medbiosci.ru/2658-4123/article/view/290618
- DOI: https://doi.org/10.15507/10.15507/2658-4123.033.202302.192-206
- ID: 290618
Цитировать
Полный текст
Аннотация
Введение. Для условий эксплуатации автотракторной техники особый интерес представляют оперативные методы контроля мощностных показателей двигателей с целью непрерывного диагностирования их технического состояния.
Цель статьи. Представить результаты исследования по разработке оперативного метода определения механического КПД дизельных двигателей с аккумуляторными электронно-управляемыми системами топливоподачи.
Материалы и методы. Башкирским ГАУ предложен и успешно апробирован оперативный метод оценки технического состояния дизельных двигателей с топливной аппаратурой непосредственного действия по механическому КПД, при котором он определяется по показателям работы их топливной аппаратуры, отрегулированной с использованием самого дизеля в качестве регулировочного стенда. В дальнейшем исследована возможность применения данного метода в дизельных двигателях с аккумуляторными топливными системами.
Результаты исследования. На точность определения механического КПД дизельных двигателей, электронно-управляемых топливными системами аккумуляторного типа, могут повлиять особенности их работы – корректирование цикловых подач электронным блоком управления двигателем в зависимости от технического состояния цилиндров и высокое давление впрыскивания топлива. Для проверки этой гипотезы проводились исследования на четырехцилиндровом двигателе D4EA 2,0 автомобиля HYUNDAI TUSCON с аккумуляторной топливной системой типа Common Rail.между форсункой и штатным блоком управления двигателем, который осуществлял разрыв линии передачи управляющего сигнала к форсунке по заданному алгоритму без перехода штатного блока в аварийный режим.
Обсуждение и заключение. Предложенный оперативный метод определения механического КПД успешно может использоваться для дизельных двигателей с аккумуляторными электронно-управляемыми системами топливоподачи. При этом увеличение цикловой подачи электронным блоком управления системой топливоподачи двигателем снижает величину механического КПД незначительно, и оно может учитываться лишь в особых случаях.
Полный текст
Введение
К настоящему времени около половины себестоимости продукции растениеводства в АПК приходится на энергозатраты при ее производстве и дальнейшем транспортировании. В сельскохозяйственном производстве основным источником энергии стали дизельные двигатели (далее дизели), устанавливаемые на автомобили, тракторы, комбайны и многие стационарные агрегаты. По топливной экономичности, надежности, экологичности они существенно превосходят бензиновые двигатели [1–4]. Проблема снижения энергоемкости сельскохозяйственного производства может решаться дальнейшим повышением работоспособности и топливной экономичности дизелей.
Количество потребляемого дизелями топлива зависит от их технического состояния, ухудшающегося по мере эксплуатации. Это состояние диагностируется и восстанавливается при техническом обслуживании и ремонте [5–7]. Техническое состояние дизелей диагностируют по результатам их испытаний в условиях мастерских с использованием сложных тормозных стендов. Обусловленная этим необходимость выполнения большого объема демонтажных, транспортных и монтажных работ затрудняет своевременное восстановление их технического состояния.
В процессе эксплуатации не могут применяться сложные тормозные устройства. Их диагностируют с использованием трудно и субъективно определяемых косвенных параметров технического состояния – мощности и расхода топлива. Дизели, «показавшиеся» по этим параметрам изношенными, направляются на ремонт, а уже в мастерских выявляется, что многие из них и не нуждаются в нем – восстанавливаются регулировкой их отдельных механизмов и систем, причем в большинстве случаев их топливной аппаратуры (ТА). Однако из-за отсутствия применимых в условиях эксплуатации простых регулировочных стендов ТА приходится снимать с дизеля и везти в мастерские, что существенно повышает сроки и стоимость ремонта, вследствие чего на практике данная операция проводится крайне редко.
Обзор литературы
На основе анализа работ И. И. Габитова, Л. В. Грехова, А. В. Гриценко, С. Н. Девянина, Н. С. Ждановского, С. Н. Кривцова, В. М. Михлина, С. Н. Ольшевского, Б. Н. Файнлейба и промышленных образцов заводов НЗТА, ЯЗТА, Robert Bosch, Denso, Delphi выявлен ряд эффективных методов определения технического состояния ТА и в целом дизелей.
Авторами установлено, что существующие методы, средства и технологии точной оперативной оценки технического состояния дизелей и их ТА не получили широкого использования. Это связано с тем, что детально не проанализирована зависимость технического состояния дизелей от особенностей функционирования их топливных систем.
Применимый в условиях эксплуатации успешным оказался предложенный Башкирским ГАУ метод оперативного диагностирования и регулирования ТА, заключающийся в использовании самого дизеля в качестве регулировочного стенда при его работе без нагрузки на номинальной частоте вращения с пропуском впрысков топлива в отдельные цилиндры для обеспечения номинальной цикловой подачи топлива в других цилиндрах [2]. Особенностью метода [8; 9] является возможность по результатам регулирования ТА определить механический КПД дизеля, представляющий собой отношение эффективной мощности к индикаторной, который можно определить по одному из следующих выражений:
(1)
где Ni (е,м) – мощности индикаторная (i), эффективная (е) и механических потерь (м).
Механический КПД показывает, какая доля вырабатываемой дизелем индикаторной мощности используется для совершения полезной работы. У современных четырехтактных дизелей механический КПД доходит до 0,70–0,88 (0,70–0,80 в дизелях без наддува и 0,78–0,88 – с наддувом) [2]. Зависит он не только от внутренних механических потерь (Nм), но и от внутренних тепловых (Ni) потерь энергии дизеля. Отсюда следует, что для повышения точности определения механического КПД дизелей следует предварительно тщательно отрегулировать все его системы и механизмы, особенно топливную систему, работа которой наиболее явно влияет на индикаторную мощность. При этом выбор типа системы топливоподачи (непосредственного или аккумуляторного) по-своему влияет на выбор того или иного метода диагностирования [10–15].
Материалы и методы
Разработанный в Башкирском ГАУ метод оперативной оценки механического КПД двигателя внутреннего сгорания успешно прошел испытания на дизелях с ТА непосредственного действия [16; 17]. Особенностью метода является то, что механический КПД определяется как отношение количества впрысков пропущенных на холостом ходу и полных впрысков на номинальном режиме работы дизеля
(2)
где γ и z и χ – числа впрысков, реализованных (γ = χ – z) и пропущенных на холостом ходу и полных впрысков на номинальном режиме работы дизеля.
Из приведенного выражения получается, что механический КПД вычисляется по расходам топлива. Это оказывается возможным благодаря тому, что в предложенном методе реализована возможность работы двигателя без нагрузки с имитацией номинального режима работы, т. е. максимальной подачи топлива в часть цилиндров. Количество впрысков на номинальном режиме работы дизеля определяется расчетно, а на холостом ходу – экспериментально. Техническое состояние дизеля тем лучше, чем меньше количество впрысков на холостом ходу.
Для определения количества работающих цилиндров дизеля на холостом ходу предложено следующее выражение:
(3)
где i – общее число цилиндров дизеля; iрхх – число работающих цилиндров для обеспечения номинальной частоты вращения без нагрузки.
Для четырехтактных дизелей и встречающихся на практике значений механического КПД (0,70‒0,88) по выражению (3) можно определить количество цилиндров, необходимое для обеспечения номинальной частоты вращения без нагрузки. Расчетные данные приведены в таблице 1.
Таблица 1 Зависимость числа работающих цилиндров iрхх четырехтактных дизелей
от их общего количества i и механического КПД ηм
Table 1 Dependence of the number of operating cylinders iрхх of four-stroke diesel engines
on their total number i and mechanical efficiency ηм
Механический КПД ηм / Mechanical efficiency ηм | Число цилиндров / Number of cylinders | |||||
общее i / general i | 1 | 2 | 4 | 6 | 8 | |
0,70 | работающих без нагрузки iрхх / working at idling iрхх | 0,30 | 0,60 | 1,20 | 1,80 | 2,40 |
0,88 | 0,12 | 0,24 | 0,48 | 0,72 | 0,96 | |
Как видно, количество работающих цилиндров не является целым числом – в данном случае целые числа соответствуют цилиндрам, работающим без пропуска впрысков, а доли – части впрысков цилиндра, работающего с пропуском впрысков. Получается, что независимо от количества цилиндров у двигателя с частичным пропуском впрысков работает только один, т. е. устройство пропуска впрысков устанавливается только на одну секцию ТА. Само устройство представляет из себя электронно управляемый перепускной клапан, встраиваемый в топливопровод высокого давления, выполненный на основе клапанного узла фирмы Denso [18].
Необходимая для регулирования ТА номинальная частота вращения обеспечивается пропуском впрысков в работающие цилиндры. Секции ТА неработающих цилиндров регулируются при работе их с впрыском топлива в камеру с противодавлением, аналогичным цилиндровому при впрыске топлива. После этого отрегулированные секции ТА устанавливаются на свои места, а секции работавших цилиндров снимаются для регулирования и операции повторяются. Определенный по выражению (2) механический КПД при первом этапе характеризует техническое состояние дизеля до регулировки ТА, а при втором – его состояние после регулировки. Разница между ними показывает влияние регулировки ТА на показатели работы дизеля.
Доказано, что точность определения механического КПД возрастает при регулировании ТА с впрыскиванием топлива в камеру с противодавлением (КПВ), меняющимся аналогично таковому в цилиндре дизеля [19–21].
Результаты исследования
В дизелях с аккумуляторной электронно управляемой ТА функцию устройства пропуска впрысков можно возложить на электронный блок управления (ЭБУ) ТА дизеля. При этом на точность определения механического КПД двигателя могут повлиять следующие особенности ЭБУ:
– параметры топливоподачи, в частности цикловые подачи топлива, корректируются по техническому состоянию цилиндров, определяемому по сигналам датчика мгновенной частоты вращения коленчатого вала [22; 23];
– давление впрыскивания топлива существенно выше, чем у ТА непосредственного действия, и влияние противодавления будет незначительно, как следствие, специальная КПВ может не применяться.
Для проверки этих гипотез были проведены исследования на четырехцилиндровом дизеле D4EA 2,0 автомобиля Hyundai Tuscon с аккумуляторной ТА типа Common Rail (фирмы Bosch). Номинальная мощность дизеля 110,3 кВт (при частоте вращения 3800 мин–1), степень сжатия – 17,7, диаметр цилиндра и ход поршня – 83 мм и 92 мм соответственно.
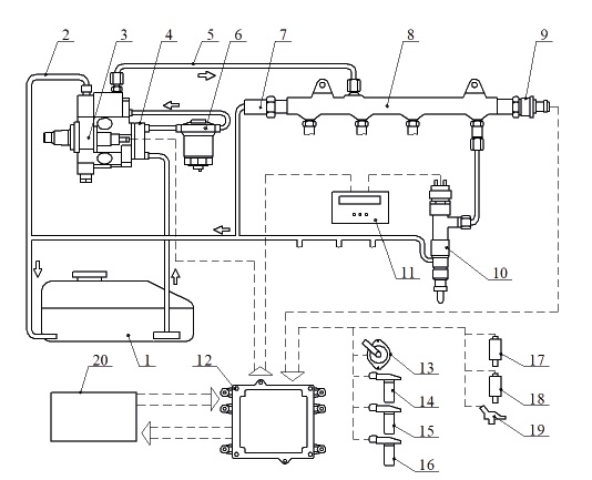
Система топливоподачи опытного дизеля была дополнена электронным блоком 11 (рис. 1), встроенным между форсункой и штатным ЭБУ 12. Основным элементом его является контроллер STM32F407G-DISC1, пропускающий впрыски, разрывом линии передачи сигналов ЭБУ к форсунке.
2 и 5 – линии низкого и высокого давления; 3 – топливный насос высокого давления; 4 – насос подкачки;
16, 17 и 18 – датчики скорости и температуры топлива и охлаждающей жидкости; 20 – диагностический сканер
Fig. 1. Experimental Common Rail type fuel supply system: 1 and 6 – fuel tank and filter; 2 and 5 – lines of low and high pressure;
Алгоритм программы управления дополнительного электронного блока пропуска впрысков приведен на рисунке 2 [24].
Fig. 2. Algorithm of the control program of the injection skip
Максимально возможная корректировочная доза цикловой подачи топлива, принятой для исследований ТА фирмы Bosch, равна 4 мм3/цикл. Для определения откорректированных значений цикловой подачи использовался диагностический сканер 20 (рис. 1) марки Bosch KTS 540. В ходе экспериментов выявилось, что данный сканер может определять параметры топливоподачи только до частоты вращения 1450 мин–1 коленчатого вала (табл. 2); при большей частоте он не успевает считывать и обновлять информацию. С учетом этого дальнейшие исследования проводились без диагностического сканера.
Таблица 2 Корректировочные значения цикловых подач при различной частоте вращения
коленчатого вала
Table 2 Correction values of cyclic supply at different crankshaft speeds
Номер цилиндра / Cylinder number | Корректирующий объем топлива, мм3/цикл при частоте вращения / Corrective fuel volume, mm3/cycle at rotational speed | ||
720 мин–1 (холостой ход) / 720 min–1 (idling) | 1000 мин–1 / 1000 min-1 | 1450 мин–1 / 1450 min–1 | |
1 | 0,07 | –0,21 | –0,26 |
2 | –0,60 | –0,52 | –0,59 |
3 | 0,26 | 0,52 | 0,55 |
4 | 0,29 | –0,23 | –0,20 |
Количество пропускаемых впрысков на холостом ходу определялось при номинальной частоте вращения и полной подаче топлива. Дизель запускался и прогревался при работе на всех цилиндрах (рис. 3). После прогрева три цилиндра отключались (отключением управляющего кабеля форсунок), а номинальная частота вращения устанавливалась пропуском впрысков топлива (через блок 1).
его технического состояния и топливной системы: 1 – электронный блок; 2, 3 и 4 – разъемы питания, входного и выходного сигналов; 5 – электроуправляемая форсунка, работающая с пропуском впрысков топлива
Fig. 3. Type of diesel engine with an electronic unit installed in it for diagnosing
its technical condition and fuel system: 1 – electronic unit; 2, 3 and 4 – connectors for power supply, input and output signals;
5 – electrically controlled nozzle, working with skipping fuel injections
На рисунке 4 условными осциллограммами изображен процесс работы секции ТА с пропуском четырех впрысков из пяти.
и не пропущенных встроенным электронным блоком (не заштрихованные столбики)
и пропущенных (сплошные заштрихованные): 1‒5 – порядковые номера впрысков
Fig. 4. Conditional oscillograms of signals sent by the ECU to the injector and not passed
by the built-in electronic unit (unshaded bars) and missed (solid shaded):
1‒5 – sequence numbers of injections
Номинальная частота вращения на холостом ходу достигалась при работе на одном цилиндре с 475 пропусками впрысков в него и полным отключением трех цилиндров. Механический КПД при этом составил
ηм = (1 900 ∙ 3 + 475) / 7 600= 0,813.
Влияние корректировки цикловой подачи на механический КПД определялось расчетным путем по часовому расходу топлива при работе дизеля на холостом ходу с номинальными частотой вращения и цикловой подачей топлива. Часовой расход топлива составил Gчхх = 4,4 кг/ч.
Этому расходу соответствует откорректированная цикловая подача
(7)
где ρ – плотность топлива, кг/м3.
Поскольку некорректированная величина цикловой подачи была меньше на 4 мм3/цикл, т. е. составляла 58 мм3/цикл, то количество реализованных впрысков при работе без корректировки оказалось бы
При этом количество пропущенных впрысков было бы z = χ – γ = 7 600 – 1 523=6 077, а механический КПД составил бы ηм = 6 077/7 600 = 0,800.
Получается, что при определении механического КПД без учета корректировки цикловой подачи погрешность составила
Это указывает на то, что механический КПД, в принципе, может определяться и без учета коррекции, вносимой ЭБУ.
Эксплуатационные показатели работы ТА и дизелей, определенные по итогам регулирования ТА предложенным методом, приведены в таблице 3.
Таблица 3 Эксплуатационные параметры работы электронно
управляемой аккумуляторной ТА и дизелей
Table 3 Operating parameters of electronically controlled storage fuel equipment and diesel engines
№ | Наименование | Обозначение / Designation | Единица измерения / Unit of measurement | Выражение (метод) для определения / Expression (method) to define | Результаты испытаний / Test results |
Итоги регулирования ТА / Results of regulation of fuel equipment | |||||
1 | Количество впрысков / Number of shots: | ||||
на номинальном режиме / in nominal mode | χ |
| n∙i∙τ (расчетный или экспериментальный) / n∙i∙τ (calculated | 7 600 | |
на холостом ходу / at idle | γ |
| (экспериментальный) / (experimental) | 1 425 | |
пропущенных | z |
| χ – γ | 6 175 | |
Эксплуатационные параметры работы дизелей / Operating parameters of diesel engines | |||||
2 | Часовая производительность ТА (подача топлива) / Hourly productivity | Gч | кг/ч | 60 ∙ gц* ∙ χ ∙ ρ* | 23,47 |
3 | Мощность, соответствующая часовой подаче топлива / Power corresponding | NТ | кВт | 708,6 ∙ gц ∙ χ ∙ ρ | 277,1 |
4 | Механический КПД / Mechanical efficiency | ηм |
| z/χ | 0,813 |
Примечание:* gц – м3; ρ – кг/м3.
Note: * gц – m3; ρ – kg/m3.
Экспериментально было установлено, что предложенным методом можно определять также техническое состояние отдельных цилиндров, чередуя отключенные и работающие цилиндры.
Обсуждение и заключение
Предложенный оперативный метод определения механического КПД для дизелей с топливной аппаратурой непосредственного действия успешно может применяться и для диагностики дизелей с аккумуляторными электронно управляемыми системами топливоподачи с тем отличием, что в данном случае не требуется использования камер с противодавлением, а функция устройства пропуска впрысков возлагается на разработанный блок, пропускающий впрыски разрывом сигнальной линии от ЭБУ к форсунке. Практикуемая при этих системах корректировка (увеличение) цикловой подачи по мере износа дизеля незначительно снижает механический КПД и может не учитываться.
Об авторах
Андрей Владимирович Неговора
Башкирский государственный аграрный университет
Автор, ответственный за переписку.
Email: negira@rambler.ru
ORCID iD: 0000-0002-5133-7602
доктор технических наук, профессор кафедры мобильных
энергетических и транспортных средств
Филюс Раисович Сафин
Башкирский государственный аграрный университет
Email: fils02@mail.ru
ORCID iD: 0000-0003-2228-3278
кандидат технических наук, доцент кафедры электроснабжения
и автоматизации технологических процессов
Радик Минниханович Баширов
Башкирский государственный аграрный университет
Email: basharov@mail.ru
член-корреспондент Академии наук Республики Башкортостан, доктор технических наук, профессор
Россия, 450001, г. Уфа, ул. 50-летия Октября, д. 34Сергей Кимович Корабельников
Академия транспортных технологий
Email: negira@rambler.ru
ORCID iD: 0000-0002-5262-1357
доктор технических наук, доцент
Россия, (192102, г. Санкт-Петербург, ул. Салова, д. 63Николай Виктрович Раков
Национальный исследовательский Мордовский государственный университет
Email: nikolaymgu@yandex.ru
ORCID iD: 0000-0003-3687-9371
кандидат технических наук, доцент
Россия, 430005, г. Саранск, ул. Большевистская, д. 68Список литературы
- Габитов И. И., Неговора А. В. Совершенствование средств технического сервиса автотракторной и мобильной сельскохозяйственной техники // Труды ГОСНИТИ. 2014. Т. 117. С. 62–66. EDN: TFDLLP
- Сафин Ф. Р. Совершенствование технической эксплуатации тракторных дизелей. Уфа : Башкирская энциклопедия, 2021. 184 с. EDN: WDLBWB
- Арженовский А. Г., Чичиланов И. И. Совершенствование методики и средств диагностирования дизельных двигателей. Зерноград : Азово-Черноморский инженерный ин-т ФГБОУ ВО Донской ГАУ, 2017. 175 с. URI: https://search.rsl.ru/ru/record/01009610300 (дата обращения: 14.02.2023).
- Власов В. М., Жанказиев С. В., Круглов С. М. Техническое обслуживание и ремонт автомобилей. М. : Изд. центр «Академия», 2013. 432 с. URI: https://search.rsl.ru/ru/record/01008889845 (дата обращения: 14.02.2023).
- Justification for Widening the Control Parameters Limits of Diesel Fuel Injectors during Repair /I. Gabitov [et al.] // International Review of Automatic Control. 2022. Vol. 15, issue. 2. P. 70–89. https://doi.org/10.15866/ireaco.v15i2.21630
- Method and Technology for Continuous Control of Performance and Operating Quality of Automotive and Combine Machinery / I. Gabitov [et al.] // International Review of Mechanical Engineering. 2020.Vol. 14, issue 3. P. 160–168. https://doi.org/10.15866/ireme.v14i3.18731
- Diesel Fuel Filtration Problems with Modern Common Rail Injection Systems / М. Jocanović [et al.] // Military Technical Courier. 2017. Vol. 65, issue 4. P. 968–993. https://doi.org/10.5937/vojtehg65-11577
- Способ диагностирования и регулирования дизельной топливной аппаратуры на двигателе : патент 2668589 Российская Федерация / Баширов Р. М. [и др.]. № 2018103579 ; заявл. 30.01.2018 ;опубл. 02.10.2018. Бюл. № 28. 9 с. EDN: WSXLVG
- Баширов Р. М., Сафин Ф. Р. Сравнительный анализ методик определения механического КПД автотракторных дизелей // Вестник Башкирского государственного аграрного университета. 2019.№ 2 (50). С. 95–103. https://doi.org/10.31563/1684-7628-2019-50-2-95-103
- Ложкин М. Н. Расчет тепловых, газодинамических и механических параметров автотракторных двигателей : учеб.-метод. пособие. Тольятти : Изд-во ТГУ, 2012. 31 с. URI: https://dspace.tltsu.ru/bitstream/123456789/351/1/Ложкин%201-22-11.pdf (дата обращения: 14.02.2023).
- Injection Rate Shaping with Possibilities of Conventional Design Common Rail System / L. Grekhov [et al.] // International Journal of Applied Engineering Research. 2015. Vol. 10, issue 5. P. 3979–3986.URL: https://www.researchgate.net/publication/304306489 (дата обращения: 14.02.2023).
- Graham M., Crossley S., Harcombe T. Beyond Euro VI – Development of a Next Generation Fuel Injector for Commercial Vehicles // SAE Technical Papers. 2014. https://doi.org/10.4271/2014-01-1435
- Hardware and Software Complex and a Device for Setting Optimal Parameters of the Unit Injector Operation in Diesel Engines / I. Gabitov [et al.] // Int. J. Mechatronics and Manufacturing Systems. 2020.Vol. 13, issue. 2. P. 111–124. https://doi.org/10.1504/IJMMS.2020.109784
- Zhao J., Yue P., Grekhov L. Temperature and Frequency Dependence of Electrical Iron Effects on Electromagnetic Characteristics of High-Speed Solenoid Valve for Common Rail Injector // International Journal of Applied Electromagnetics and Mechanics. 2019. Vol. 60, no. 2. P. 173–185. https://doi.org/10.3233/JAE-180022
- Belchev S. Method for Determining the Parameters of Injection of Common Rail Injectors // IOP Conference Series: Materials Science and Engineering. 2019. Vol. 614. https://doi.org/10.1088/1757-899X/614/1/012003
- Диагностирование и регулирование топливной аппаратуры дизелей в полевых условиях методикой Башкирского ГАУ / С. З. Инсафуддинов [и др.] // Вестник Алтайского государственного аграрного университета. 2019. № 4. С. 165–171. EDN: QMUXKZ
- Баширов Р. М., Сафин Ф. Р. Особенности определения механического КПД тракторных и комбайновых дизелей по методике Башкирского ГАУ // Известия Оренбургского государственного аграрного университета. 2019. № 3 (77). С. 172–176. EDN: VUQEYO
- Denso. Electronical Technical Service Information [Электронный ресурс]. URL: http://www.denso-am.eu (дата обращения: 14.02.2023).
- Diagnostics and Regulation of Fuel Equipment of Diesels on Stands with Injection to Medium with Counter-Pressure / I. Gabitov [et al.] // Journal of Engineering and Applied Scinces. 2018. Vol. 13,issue S11. P. 8782–8788. https://doi.org/10.3923/jeasci.2018.8782.8788
- Баширов Р. М., Сафин Ф. Р., Инсафуддинов С. З. Совершенствование методики регулирования топливной аппаратуры тракторных дизелей // Вестник Башкирского государственного аграрного университета. 2014. № 3 (31). С. 60–64. EDN: SXXWJT
- Инсафуддинов С. З., Сафин Ф. Р. О влиянии противодавления при регулировке форсунок автотракторных дизелей // Материалы Междунар. науч.-практ. конф. «Агрокомплекс-2014»:«Перспективы инновационного развития АПК» ч. II. Уфа : Башкирский ГАУ, 2014. С. 63–68.EDN: SFJWXR
- Neue Messtechnik für Direkteinspritzsysteme von Diesel und Ottomotoren / R. Henzinger[et al.] // MTZ – Motortechnische Zeitschrift. 2006. Vol. 67. P. 524–529. https://doi.org/10.1007/BF03225407
- Grekhov L., Mahkamov K., Kuleshov A. Optimization of Mixture Formation and Combustion in Two-Stroke OP Engine Using Innovative Diesel Spray Combustion Model and Fuel System SimulationSoftware // Technical Paper. 2015. https://doi.org/10.4271/2015-01-1859
- Оценка механического КПД дизельных двигателей с электронным управлением: свидетельство о государственной регистрации программы для ЭВМ 2021619336 Российская Федерация /Сафин Ф. Р. [и др.]. № 2021618449 ; заявл. 31.05.2021 ; опубл. 08.06.2021. EDN: CEZWBU
Дополнительные файлы























